Audi Workshop Service and Repair Manuals
HOME
FEATURES
MENU
INDEX
ABOUT US
How to Use Wiring Diagrams|Page 3018 >
< Blower Motor|Locations
4000S Quattro L5-2144cc 2.14L SOHC (JT) (1985)
Heating and Air Conditioning
Blower Motor / Component Information
Diagrams
Diagram Information and Instructions
How to Use Wiring Diagrams
Page 1
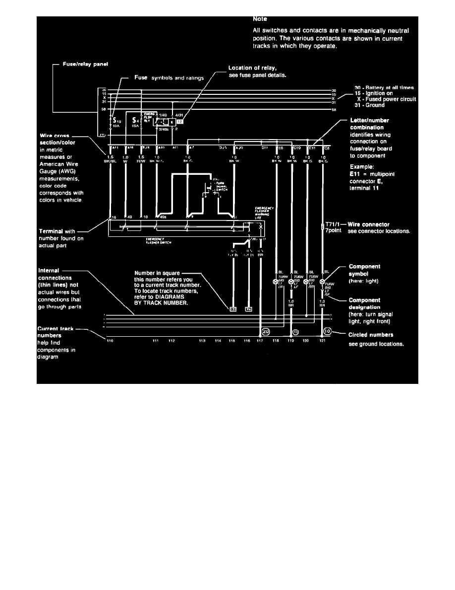
Sample Wiring Diagram
Heating and Air Conditioning
Blower Motor / Component Information
Diagrams
Diagram Information and Instructions
How to Use Wiring Diagrams
How to Use Wiring Diagrams|Page 3018 >
< Blower Motor|Locations