Audi Workshop Service and Repair Manuals
HOME
FEATURES
MENU
INDEX
ABOUT US
How to Use Wiring Diagrams|Page 3583 >
< Dynamic Oil Pressure System - Troubleshooting Tips|Page 3577
4000S Quattro L5-2144cc 2.14L SOHC (JT) (1985)
Instrument Panel, Gauges and Warning Indicators
Cigarette Lighter
Component Information
Diagrams
Diagram Information and Instructions
How to Use Wiring Diagrams
Page 1
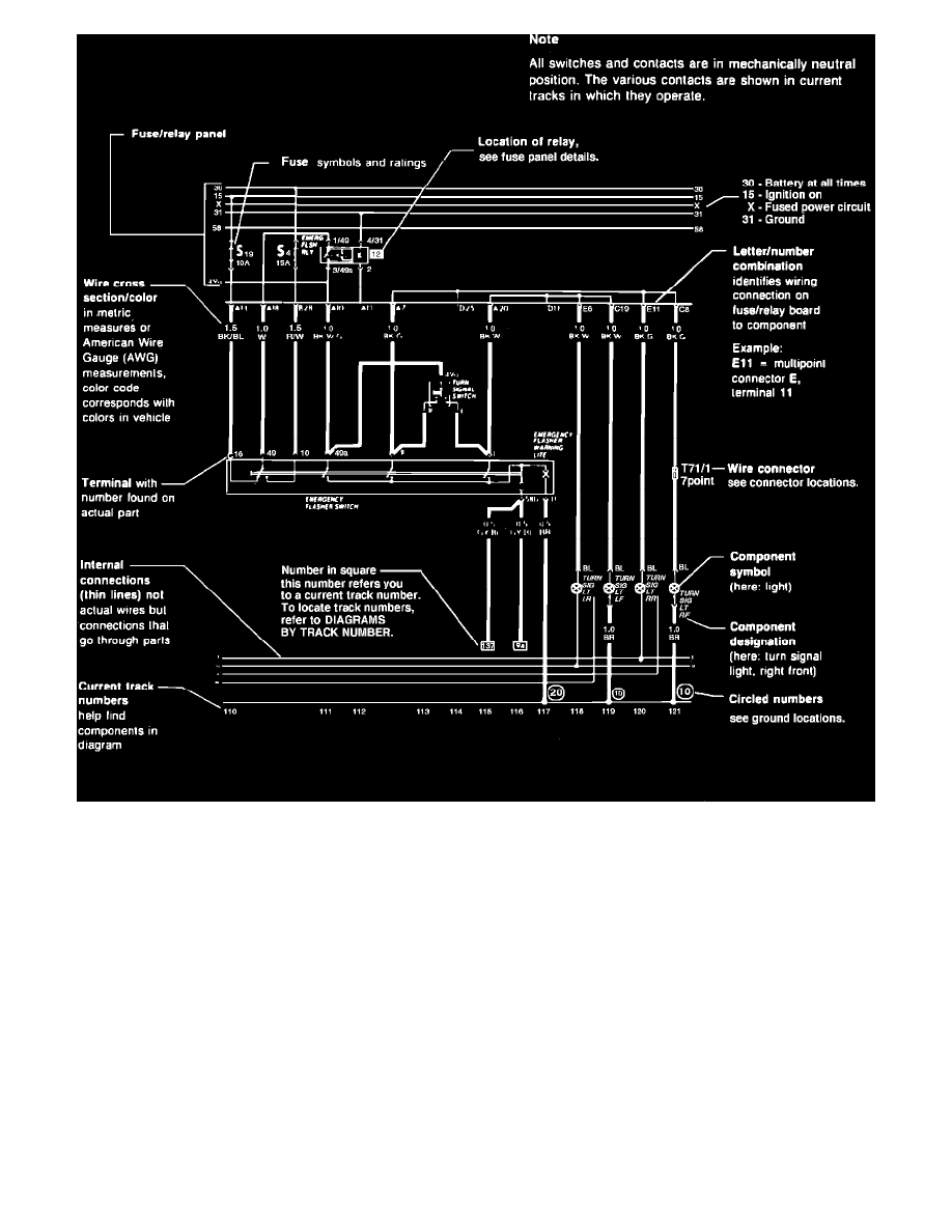
Sample Wiring Diagram
Instrument Panel, Gauges and Warning Indicators
Cigarette Lighter
Component Information
Diagrams
Diagram Information and Instructions
How to Use Wiring Diagrams
How to Use Wiring Diagrams|Page 3583 >
< Dynamic Oil Pressure System - Troubleshooting Tips|Page 3577