Audi Workshop Service and Repair Manuals
HOME
FEATURES
MENU
INDEX
ABOUT US
How to Use Wiring Diagrams|Page 3879 >
< Temperature Sensor (Gauge)|Locations
4000S Quattro L5-2144cc 2.14L SOHC (JT) (1985)
Lighting and Horns
Backup Lamp
Component Information
Diagrams
Diagram Information and Instructions
How to Use Wiring Diagrams
Page 1
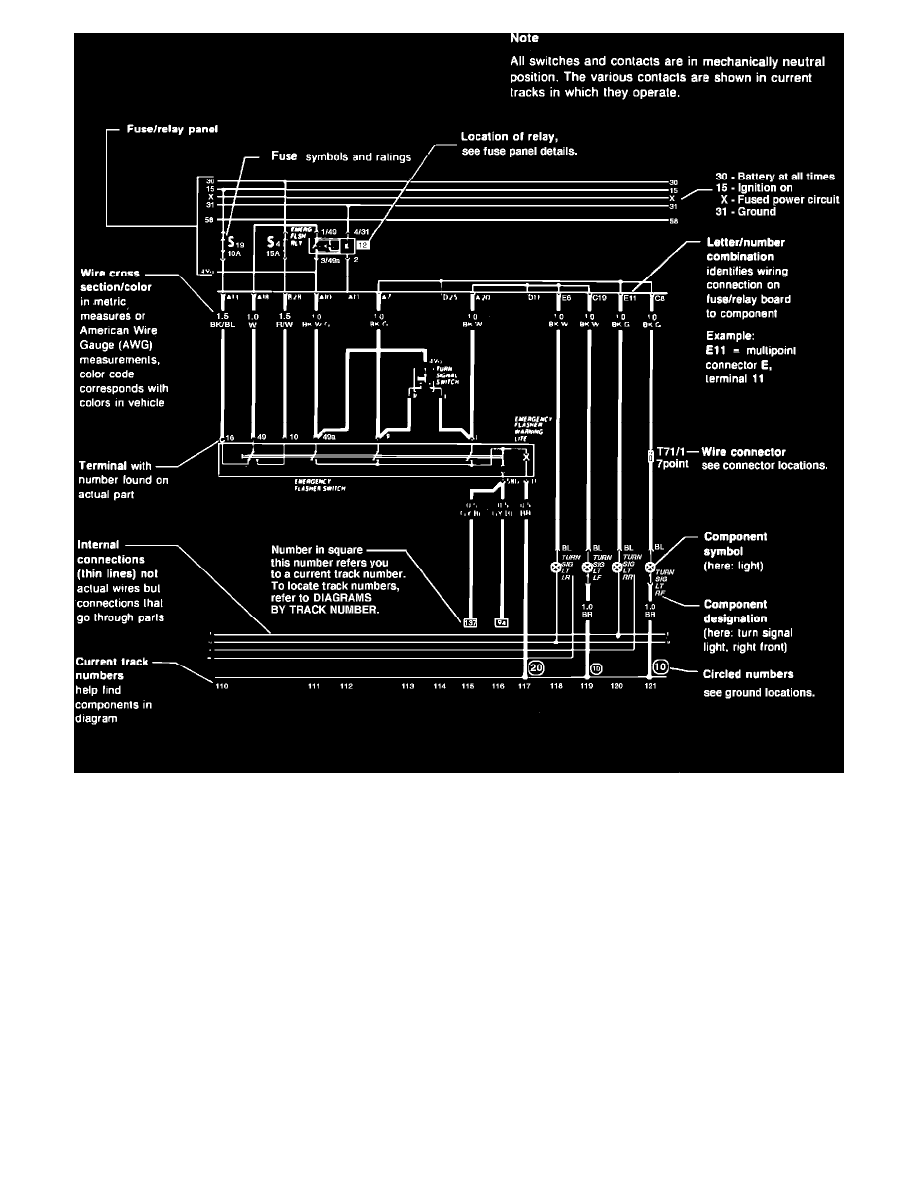
Sample Wiring Diagram
Lighting and Horns
Backup Lamp
Component Information
Diagrams
Diagram Information and Instructions
How to Use Wiring Diagrams
How to Use Wiring Diagrams|Page 3879 >
< Temperature Sensor (Gauge)|Locations