Audi Workshop Service and Repair Manuals
HOME
FEATURES
MENU
INDEX
ABOUT US
How to Use Wiring Diagrams|Page 4488 >
< Turn Signal Switch|Service and Repair
4000S Quattro L5-2144cc 2.14L SOHC (JT) (1985)
Windows and Glass
Heated Glass Element
Heated Glass Control Module
Component Information
Diagrams
Diagram Information and Instructions
How to Use Wiring Diagrams
Page 1
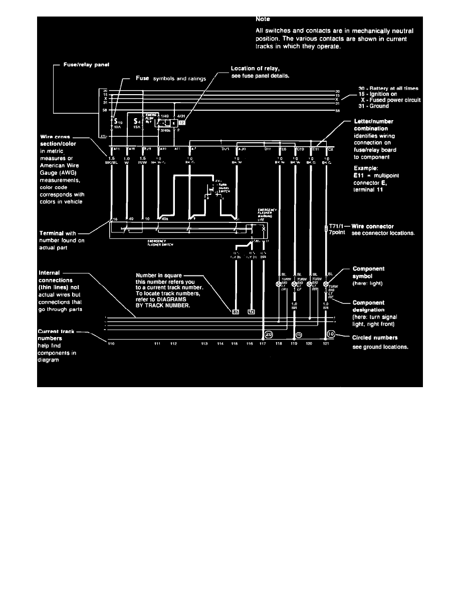
Sample Wiring Diagram
Windows and Glass
Heated Glass Element
Heated Glass Control Module
Component Information
Diagrams
Diagram Information and Instructions
How to Use Wiring Diagrams
How to Use Wiring Diagrams|Page 4488 >
< Turn Signal Switch|Service and Repair