A4 Mk3
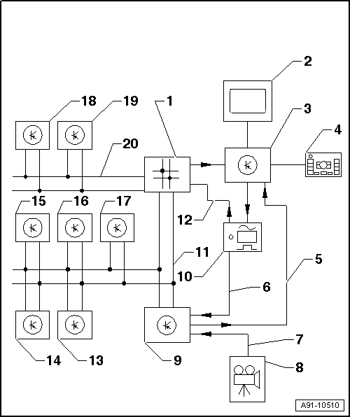
| Reversing camera system (up to week 44/08) - layout |

| 1 - | Data bus diagnostic interface -J533- behind glove box (left-side) |
| 2 - | Display unit for front information display and operating unit control unit -J685- in dash panel (centre) |
| 3 - | Control unit for front display and information control panel behind dash panel |
| 4 - | Multimedia system operating unit -E380- in centre console |
| 5 - | FBAS wire to control unit for front display and information control panel |
| 6 - | FBAS wire from TV tuner -R78- |
| 7 - | FBAS wire from reversing camera -R189- |
| 8 - | Reversing camera -R189- in rear lid |
| 9 - | Reversing camera system control unit -J772- behind luggage compartment side trim (right-side) |
| 10 - | TV tuner -R78- behind luggage compartment side trim (left-side) |
| 11 - | CAN Bus (convenience) |
| 12 - | MOST bus |
| 13 - | Parking aid control unit -J446- behind luggage compartment side trim (right-side) |
| 14 - | Onboard supply control unit -J519- behind dash panel trim (driver's side) |
| 15 - | Convenience system central control unit -J393- behind luggage compartment side trim (right-side) |
| 16 - | Trailer detector control unit -J345- behind luggage compartment side trim (right-side) |
| 17 - | Climatronic control unit -J255- in dash panel |
| 18 - | ABS control unit -J104- in engine compartment |
| 19 - | Steering angle sender -G85- on steering column at steering column electronics control unit -J527- |
| 20 - | CAN bus (drive train) |
