A4 Mk3
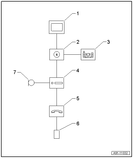
| Mobile phone pre-installation (up to model year 2007) - layout |

| 1 - | Display unit for front information display and operating unit control unit -J685- in dash panel (centre) |
| 2 - | Control unit for front display and information control panel -J523- behind dash panel |
| 3 - | Multimedia system operating unit -E380- in centre console |
| 4 - | Navigation system with CD drive control unit -J401- behind luggage compartment side trim (left-side) |
| 5 - | Telephone transmitter and receiver unit -R36- beneath front seat (right-side) |
| 6 - | Connector cable in centre console storage compartment |
| 7 - | Microphone unit in front roof module -R164- (telephone microphone -R38-) in front interior light -W1- |
