A6 Quattro Sedan V8-4.2L (ART) (2000)
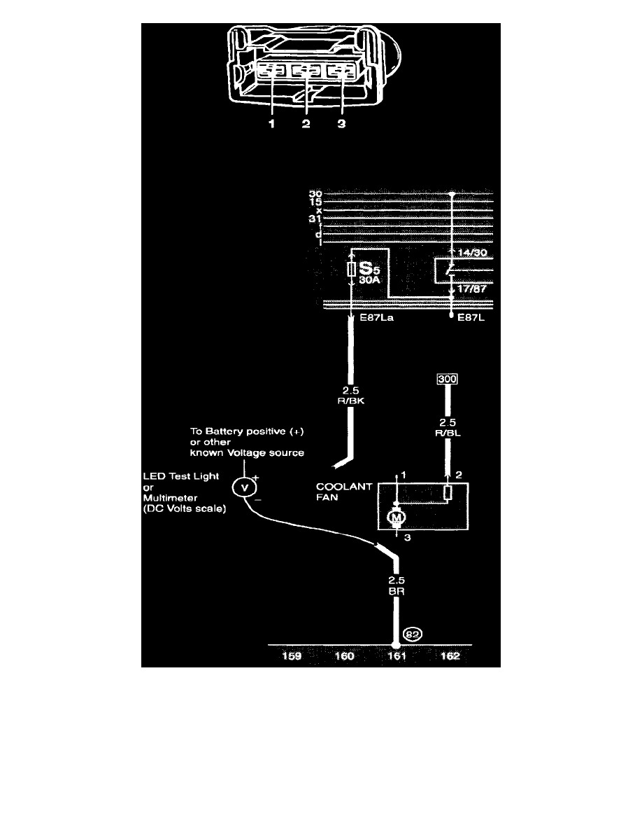
Testing For Ground Connection
Voltage:
If the test light or multimeter indicates Voltage, then there is potential for current flow between the known Voltage source and ground (GND) at
the test point. The ground (GND) side of the circuit, between terminal 3 of the fan connector and battery negative (-), is OK.
NO Voltage:
The test point is not providing a path that completes the circuit to ground (GND). The fan is probably OK. Look for a malfunction somewhere in
the wiring between the fan connector and chassis ground (GND). Also check the mechanical ground connection at the chassis (body).
