A6 Quattro Sedan V8-4.2L (ART) (2000)
Backup Lamp Switch: Diagnostic Aids
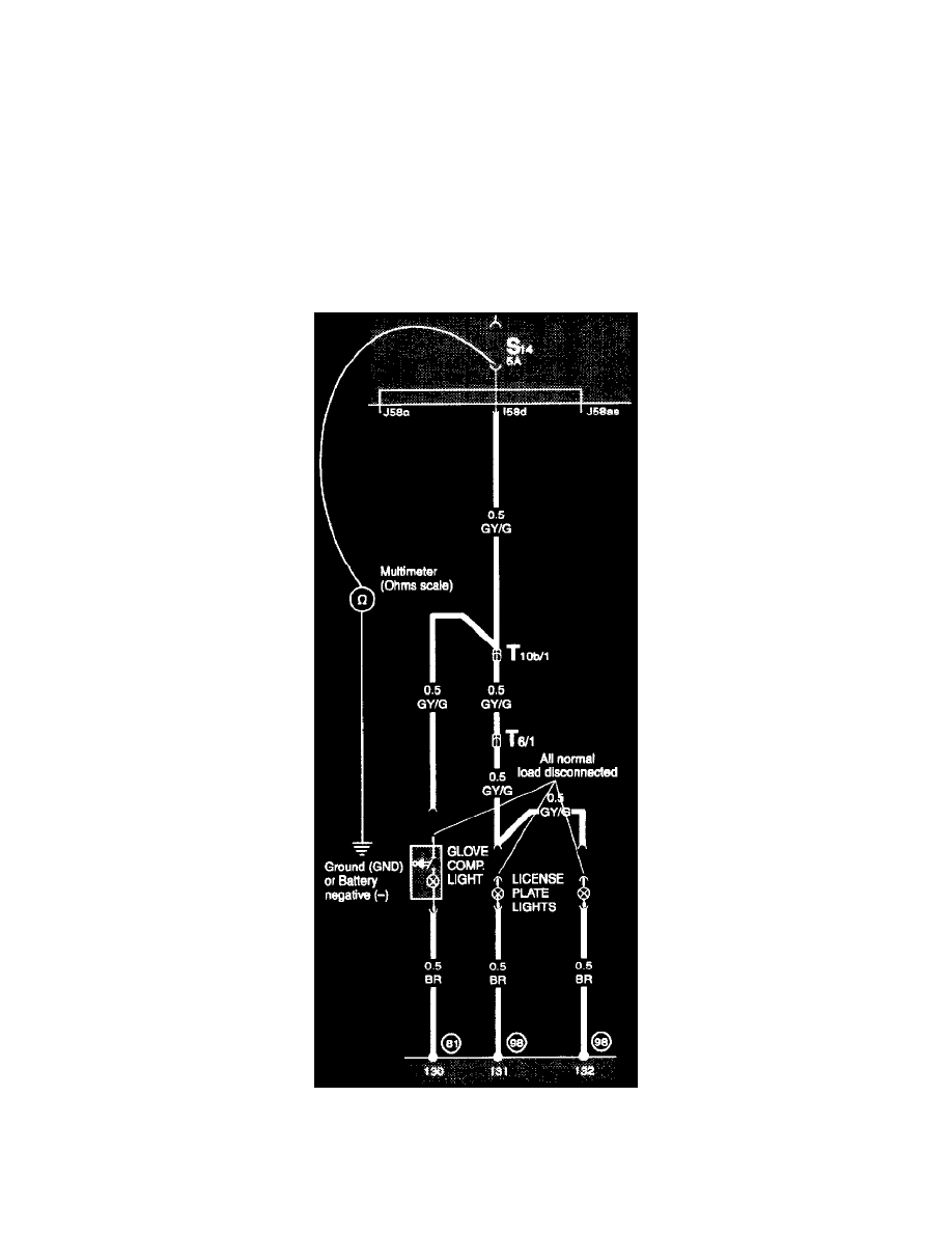
Checking For Short Circuit to Ground
Short Circuits
Checking the circuit as shown will detect circuit malfunctions that are providing an unintended current flow path to ground (GND). Covered here are
two methods of troubleshooting a short circuit to ground (GND). Testing with an ohmmeter and testing with a test light or voltmeter.
CAUTION:
Always use a digital (low current) meter. An ohmmeter, or the Ohms scale of a multimeter, measures resistance by passing a small amount of current
through the circuit or component being checked. Improper testing may damage sensitive electronic components.
Direct contact with meter probes at the connector terminals can easily damage the small contacts, causing poor connections and risking future
intermittent malfunctions. Special Tools include adapters for making test connections safely and preventing connector damage. See Tools and
Equipment.
Testing With An Ohmmeter (Multimeter):
Testing For Short Circuit To Ground
The example used here is a short that is causing a blown fuse in the circuit powering the license plate lights and the glove compartment light.
Step 1 - Remove the fuse
