audi Workshop Repair Guides

Audi Workshop Service and Repair Manuals

How to Find Wiring Diagrams|Page 12229 > < How to Find Wiring Diagrams|Page 12227
Page 1
background image

Power Distribution Module: Diagram Information and Instructions
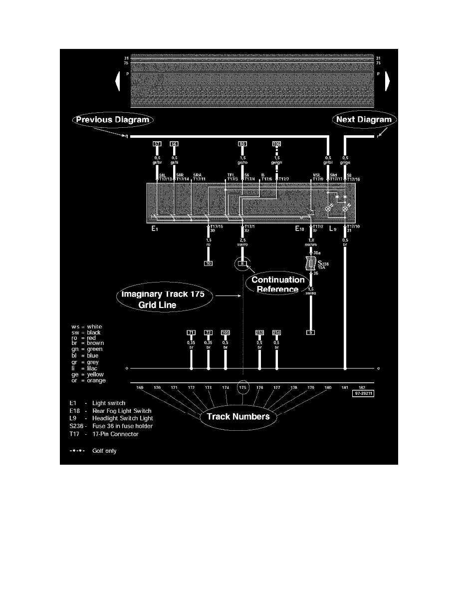
How to Use Track Diagrams

WHAT ARE TRACKS?

Tracks are navigational aids, like the grid lines on a map, but they are invisible on the diagrams. They are only identified by numbers at the bottom of the
diagram.

The diagram wires/circuits are laid out over these imaginary vertical lines, and each diagram is identified by the range of tracks it is laid over, not by the
diagram's contents (i.e. Track 1-14, Track 15-28, and so on).

HOW DO THE WIRES/CIRCUITS WORK WITH THE TRACKS?

Wires/Circuits that do not originate/terminate on the same diagram will have a notation of where they are coming from/going to at either end.

How to Find Wiring Diagrams|Page 12229 > < How to Find Wiring Diagrams|Page 12227