A6 Quattro Wagon V6-3.2L (BKH) (2006)
Parking Assist Distance Sensor: Diagram Information and Instructions
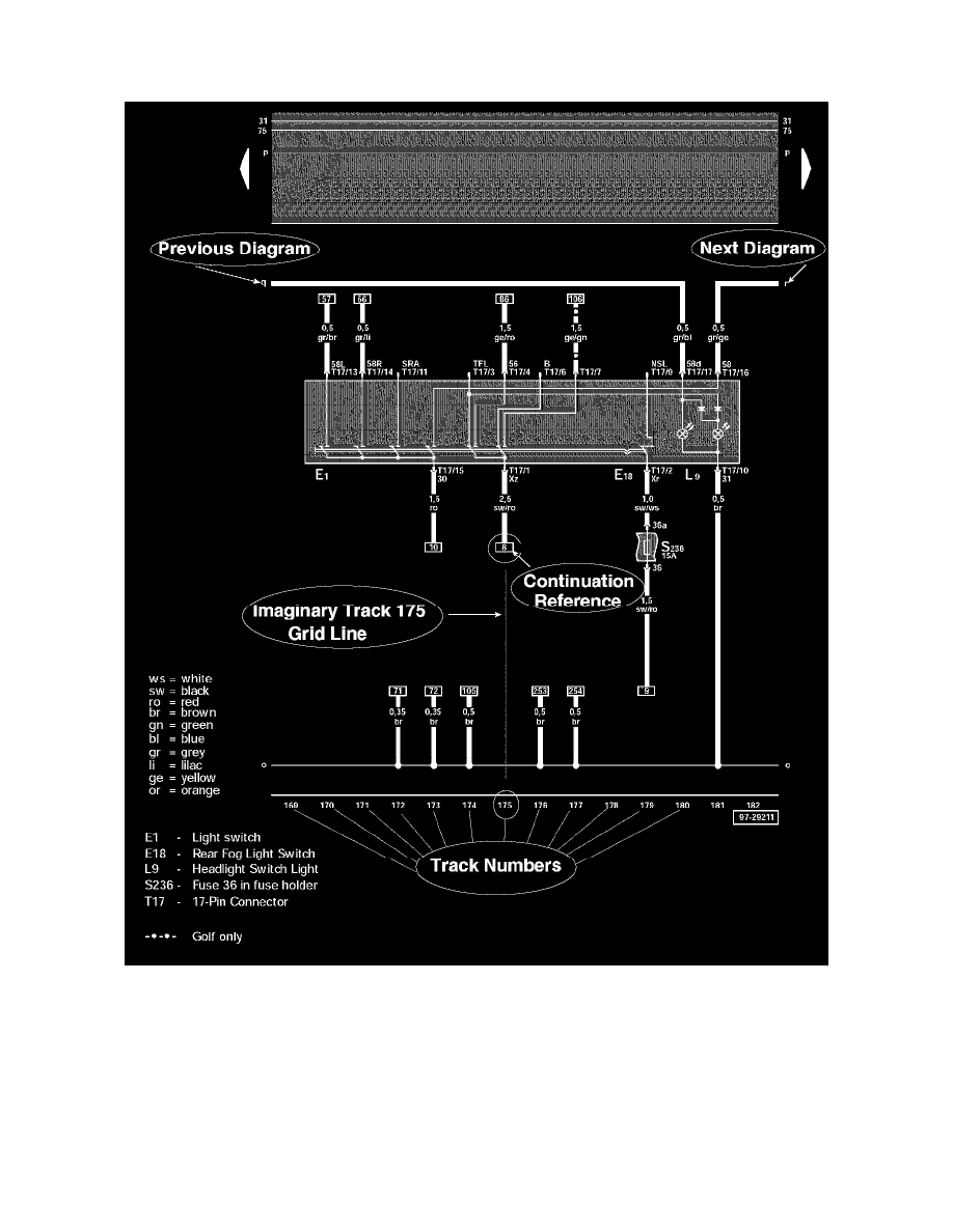
How to Use Track Diagrams
WHAT ARE TRACKS?
Tracks are navigational aids, like the grid lines on a map, but they are invisible on the diagrams. They are only identified by numbers at the bottom of the
diagram.
The diagram wires/circuits are laid out over these imaginary vertical lines, and each diagram is identified by the range of tracks it is laid over, not by the
diagram's contents (i.e. Track 1-14, Track 15-28, and so on).
HOW DO THE WIRES/CIRCUITS WORK WITH THE TRACKS?
Wires/Circuits that do not originate/terminate on the same diagram will have a notation of where they are coming from/going to at either end.
