Audi Workshop Service and Repair Manuals
HOME
FEATURES
MENU
INDEX
ABOUT US
How to Use Wiring Diagrams|Page 4479 >
< Vacuum Reservoir HVAC|Locations
V8 Quattro V8-3562cc 3.6L DOHC (PT) (1990)
Restraint Systems
Air Bag Systems
Air Bag(s) Arming and Disarming
System Information
Diagrams
Diagram Information and Instructions
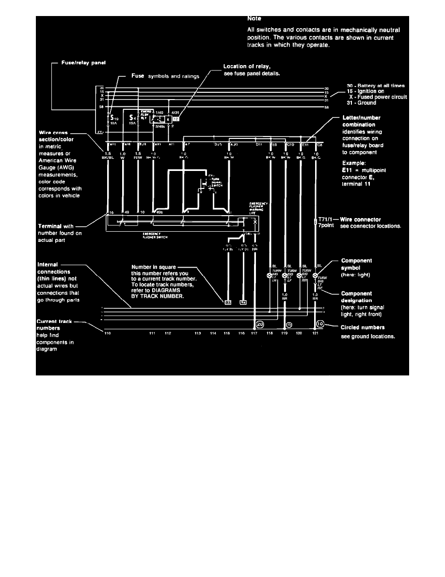
How to Use Wiring Diagrams
Page 1
Sample Wiring Diagram
Restraint Systems
Air Bag Systems
Air Bag(s) Arming and Disarming
System Information
Diagrams
Diagram Information and Instructions
How to Use Wiring Diagrams
How to Use Wiring Diagrams|Page 4479 >
< Vacuum Reservoir HVAC|Locations