3 Series E36 323ti (M52) COMP
17 00 ...
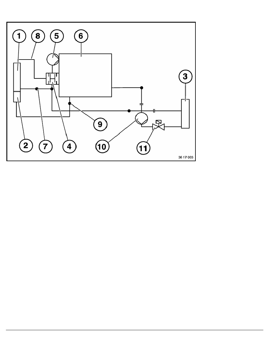
Coolant circuit (M50, M52)
1
Radiator
2
Integral expansion tank
3
Heater
4
Thermostat
5
Water pump
6
Engine block
7
Outlet side
8
Inlet side
9
Throttle-valve heating
10
Additional pump (only with air-conditioning system)
11
Heater valve
RA Coolant circuit (M50, M52)
BMW AG - TIS
08.02.2013 07:58
Issue status (12/2007) Valid only until next DVD is issued
Copyright
Page - 1 -
