Buick Workshop Service and Repair Manuals
HOME
FEATURES
MENU
INDEX
ABOUT US
Engine Controls - Manual Update Revised Chart A-3 & A-5|Page 2441 >
< Engine Controls - Manual Update Revised Chart A-3 & A-5
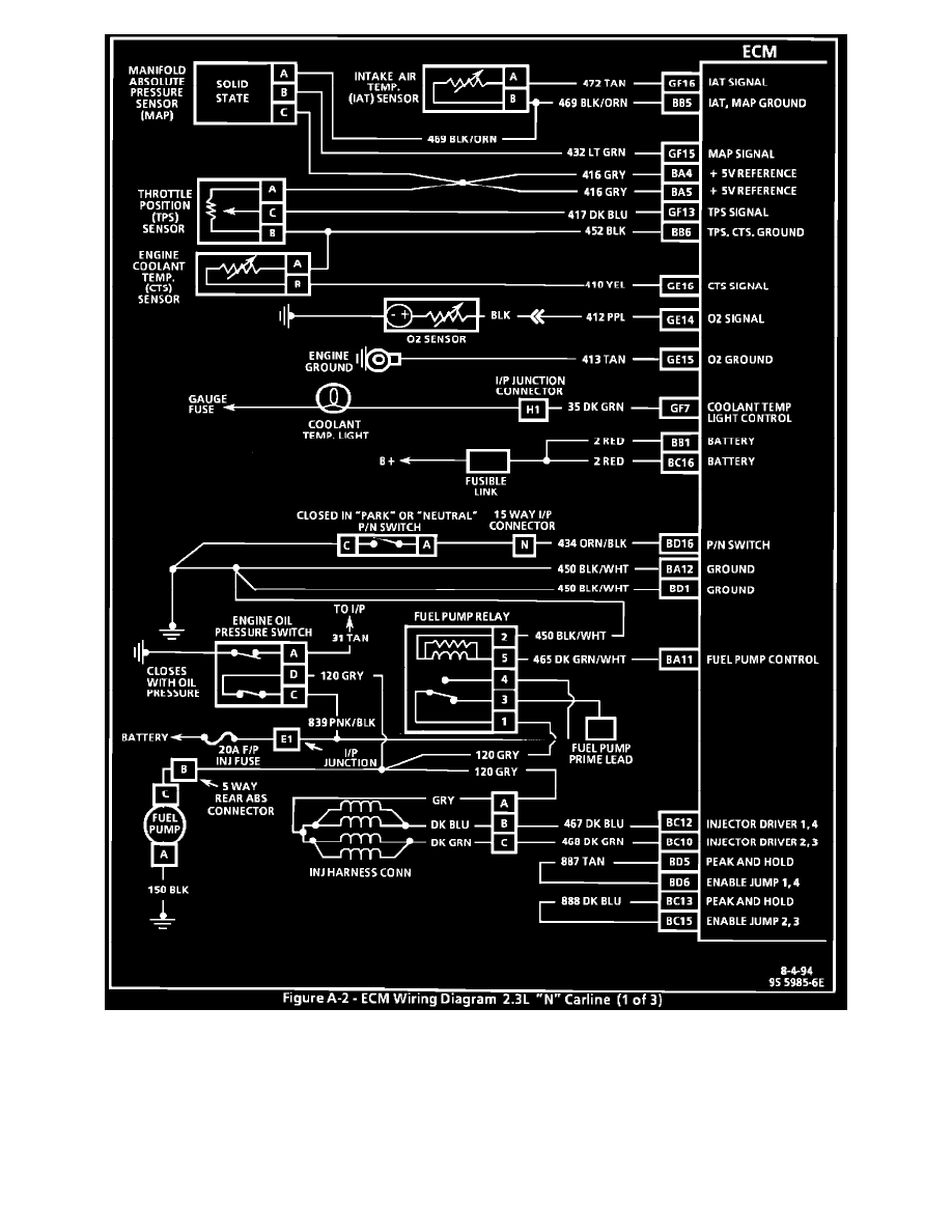
Skylark L4-138 2.3L SOHC VIN 3 MFI QUAD 4 (1992)
Powertrain Management
Relays and Modules - Powertrain Management
Relays and Modules - Fuel Delivery and Air Induction / Fuel Pump Relay / Technical Service Bulletins / Engine Controls - Manual Update Revised Chart A-3 & A-5
Page 2440
Page 2
Powertrain Management
Relays and Modules - Powertrain Management
Relays and Modules - Fuel Delivery and Air Induction / Fuel Pump Relay / Technical Service Bulletins / Engine Controls - Manual Update Revised Chart A-3 & A-5
Page 2440
Engine Controls - Manual Update Revised Chart A-3 & A-5|Page 2441 >
< Engine Controls - Manual Update Revised Chart A-3 & A-5