Buick Workshop Service and Repair Manuals
HOME
FEATURES
MENU
INDEX
ABOUT US
Windows - Revised Express Down Module Location/Schematic|Page 8313 >
< Windows - Revised Express Down Module Location/Schematic|Page 8311
Skylark L4-138 2.3L SOHC VIN 3 MFI QUAD 4 (1992)
Windows and Glass
Relays and Modules - Windows and Glass
Express Down Window Module <--> [Power Window Control Module] / Technical Service Bulletins / Windows - Revised Express Down Module Location/Schematic
Page 8312
Page 3
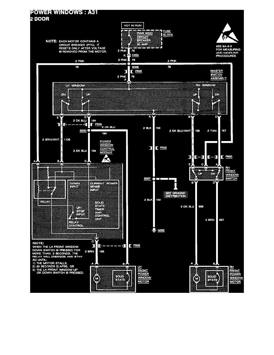
Power Window Schematic 2-door
Windows and Glass
Relays and Modules - Windows and Glass
Express Down Window Module <--> [Power Window Control Module] / Technical Service Bulletins / Windows - Revised Express Down Module Location/Schematic
Page 8312
Windows - Revised Express Down Module Location/Schematic|Page 8313 >
< Windows - Revised Express Down Module Location/Schematic|Page 8311