C 2500 Truck 2WD V8-379 6.2L DSL (1990)
CAUTION: Do not use a meter with an impedance of less than 10 Meg ohms.
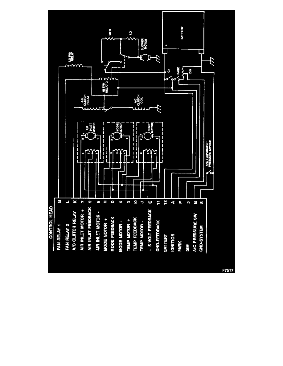
1. Insert the positive probe into terminal 7 (circuit 905) and the negative probe into terminal 6 (circuit 906), turn the ignition OFF - pause briefly.
2. IGNITION TO THE RUN POSITION. The meter should read -7.0 to -7.5 volts for 5 seconds.
3. IGNITION TO THE OFF POSITION. The meter should read +7.0 to +7.5 volts for 5 seconds.
CAUTION: The controller may not deliver the correct voltages to the inlet door actuator if the the feedback circuit Is faulty. Refer to "Air Inlet Motor
Feedback Circuit Test".
Air Inlet Motor Feedback Circuit
