C 2500 Truck 2WD V8-379 6.2L DSL (1990)
CAUTION: Do not use a meter with an impedance of less than 10 Meg ohms.
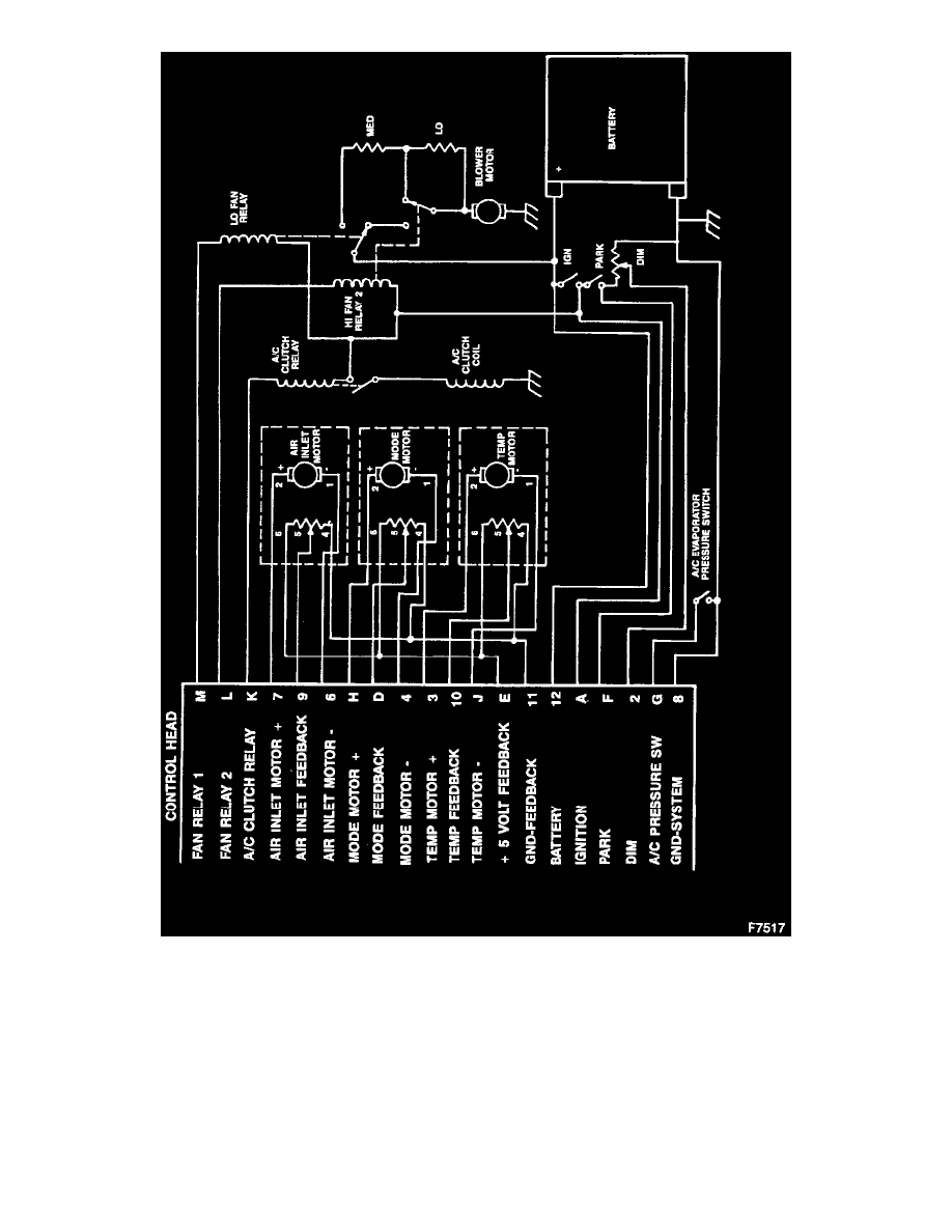
Insert the positive probe into terminal A (circuit 50) and the negative probe into terminal K (circuit 966). The meter should read 11.5 to 12.0 volts. (This
indicates that the controller is properly providing a ground to the AC clutch relay.)
Low Speed Fan Circuit
