C 2500 Truck 2WD V8-379 6.2L DSL (1990)
CAUTION: Do not use a meter with an impedance of less than 10 Meg ohms.
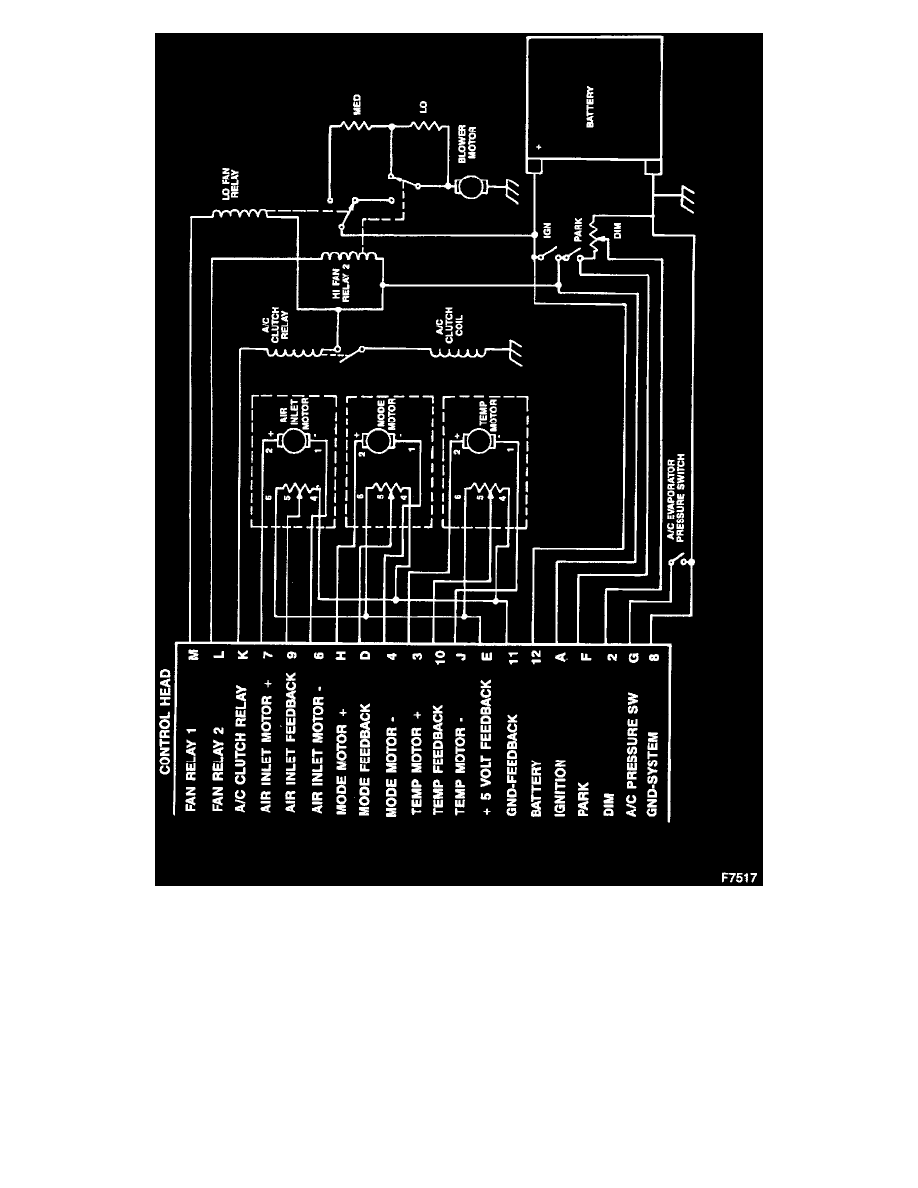
1. With the ignition OFF, insert the positive probe into terminal 12 (circuit 2). of the Control Head Connector and the negative probe into terminal 8
(circuit 150). The meter should read 12 volts. If there is no voltage, check the junction block A/C fuse link and the system ground circuit.
2. Move the positive probe into terminal A (circuit 50) and turn the ignition to RUN. The meter should read 12 volts. If there is no voltage, check the
A/C-HTR fuse in the fuse block.
Temperature Door Actuator Drive Circuit
