Chevrolet Workshop Service and Repair Manuals
HOME
FEATURES
MENU
INDEX
ABOUT US
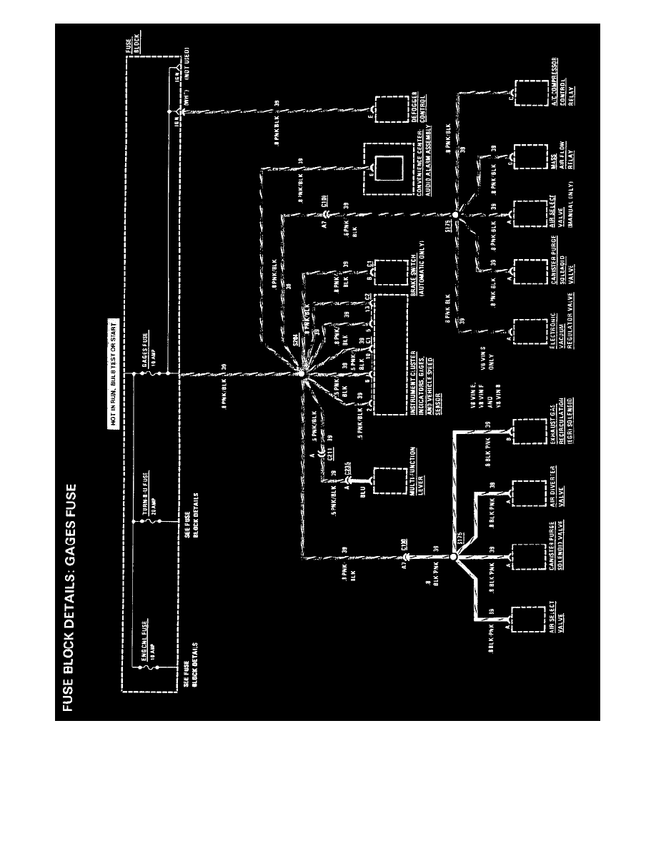
Diagram Information and Instructions|Page 1074 >
< Diagram Information and Instructions|Page 1072
Camaro V8-350 5.7L (1989)
Maintenance
Fuses and Circuit Breakers
Fuse / Component Information
Diagrams / Diagram Information and Instructions
Page 1073
Page 6
Maintenance
Fuses and Circuit Breakers
Fuse / Component Information
Diagrams / Diagram Information and Instructions
Page 1073
Diagram Information and Instructions|Page 1074 >
< Diagram Information and Instructions|Page 1072