Chrysler Workshop Service and Repair Manuals
HOME
FEATURES
MENU
INDEX
ABOUT US
Electronic Navigator <--> [Fuel Distance/Mileage Module] >
< Diagram Information and Instructions|Page 4024
Lebaron Convertible L4-156 2.6L SOHC VIN G 2-bbl (1985)
Instrument Panel, Gauges and Warning Indicators
Driver/Vehicle Information Display / Component Information
Diagrams / Diagram Information and Instructions
Page 4025
Page 9
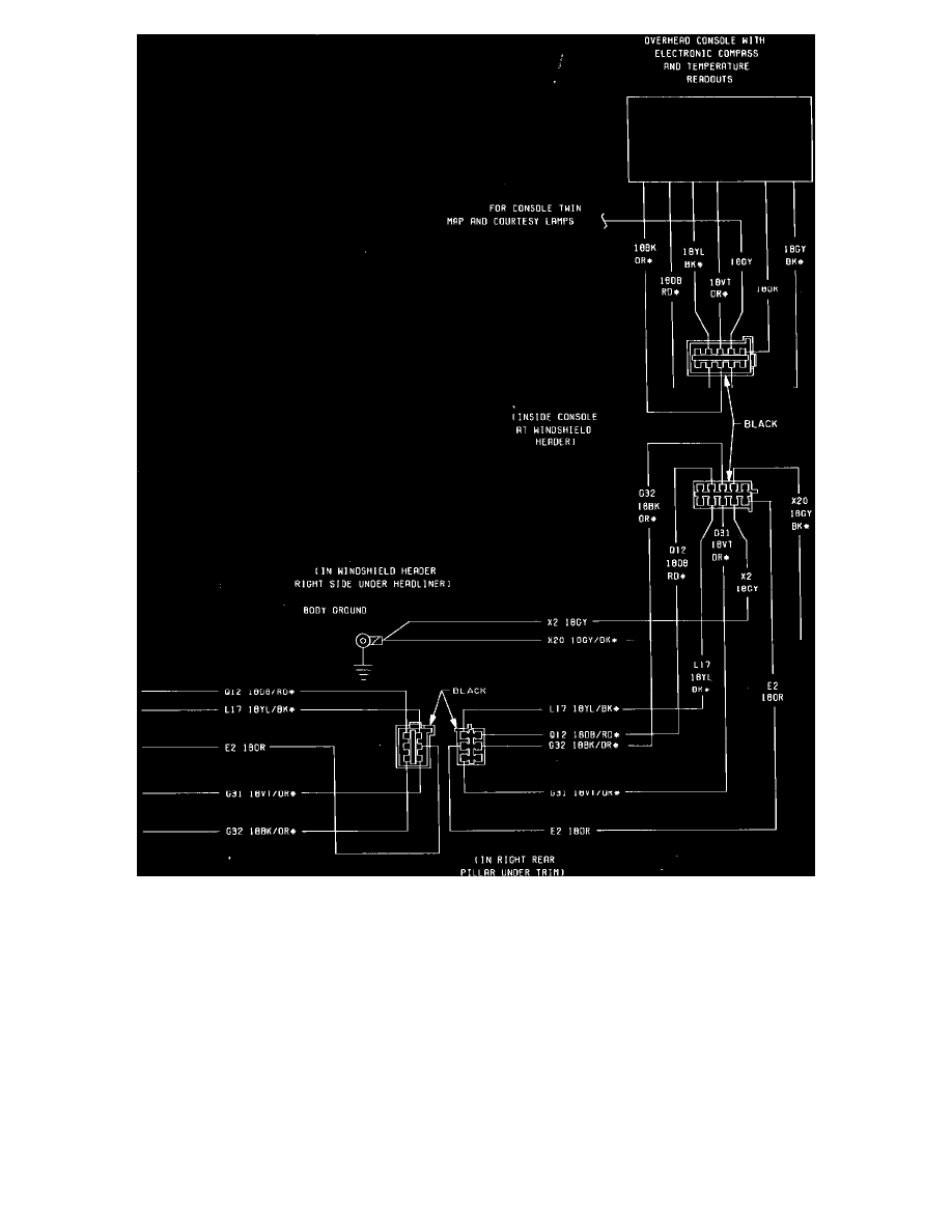
Fig. 63 Overhead Console Wiring Circuit (Part 2 of 2). 1985
Instrument Panel, Gauges and Warning Indicators
Driver/Vehicle Information Display / Component Information
Diagrams / Diagram Information and Instructions
Page 4025
Electronic Navigator <--> [Fuel Distance/Mileage Module] >
< Diagram Information and Instructions|Page 4024