Chrysler Workshop Service and Repair Manuals
HOME
FEATURES
MENU
INDEX
ABOUT US
Diagram Information and Instructions|Page 8267 >
< Diagram Information and Instructions|Page 8265
LHS V6-3.5L VIN F (1995)
Body and Frame
Body Control Systems / Body Controller <--> [Body Control Module] / Component Information
Diagrams / Diagram Information and Instructions
Page 8266
Page 3
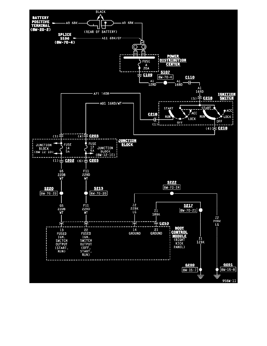
Body Control Module (Part 1 Of 14)
Body and Frame
Body Control Systems / Body Controller <--> [Body Control Module] / Component Information
Diagrams / Diagram Information and Instructions
Page 8266
Diagram Information and Instructions|Page 8267 >
< Diagram Information and Instructions|Page 8265