Leganza SE L4-2.2L DOHC D-TEC MFI (2001)
Main Relay (Computer/Fuel System): Testing and Inspection
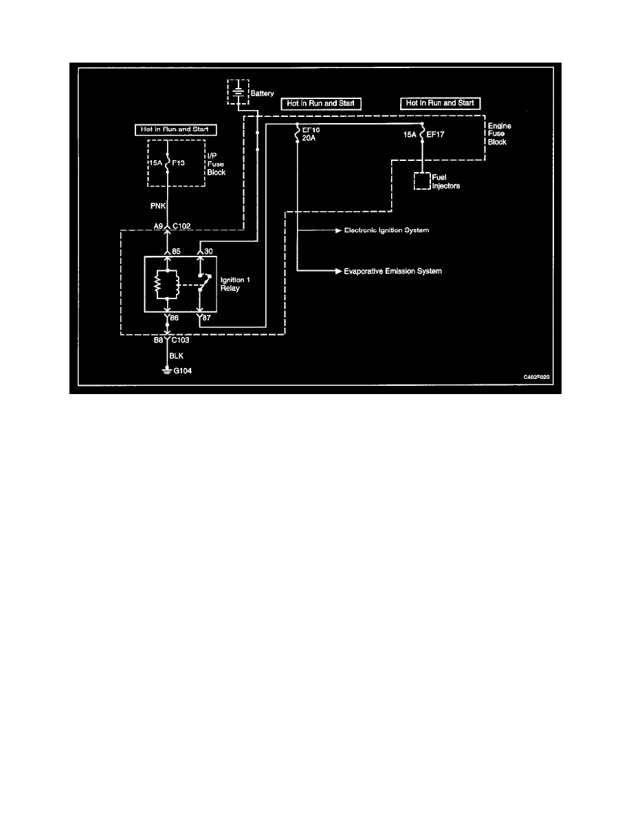
Ignition 1 Relay Circuit Check
Circuit Description
When the ignition is turned ON or to the START position, the ignition 1 relay is energized. The ignition 1 relay then supplies voltage to the engine fuse
box fuse EF16 and the engine fuse box fuse EF17. The Electronic Ignition (El) system ignition coil, and the evaporative emission canister purge solenoid
are supplied voltage through the engine fuse box fuse EF16. The fuel injectors are supplied voltage through the engine fuse box fuse EF17.
Diagnostic Aids
-
An intermittent problem may be caused by a poor connection, rubbed through wire insulation, or a broken wire inside the insulation.
-
A faulty ignition 1 relay will cause a no start condition. There will be no voltage supplied to the El system ignition coil, or the fuel injectors.
Without voltage supplied to these components, they will not operate.
