Dodge Workshop Service and Repair Manuals
HOME
FEATURES
MENU
INDEX
ABOUT US
Diagram Information and Instructions|Page 5777 >
< Diagram Information and Instructions|Page 5775
Daytona L4-153 2.5L SOHC VIN B (1993)
Lighting and Horns
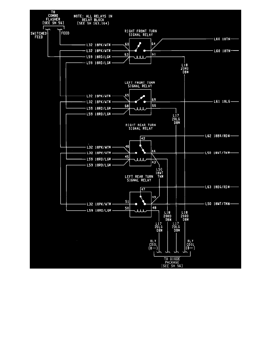
Hazard Warning Lamps / Hazard Warning Flasher / Component Information
Diagrams / Diagram Information and Instructions
Page 5776
Page 2
Lighting and Horns
Hazard Warning Lamps / Hazard Warning Flasher / Component Information
Diagrams / Diagram Information and Instructions
Page 5776
Diagram Information and Instructions|Page 5777 >
< Diagram Information and Instructions|Page 5775