Dodge Workshop Service and Repair Manuals
HOME
FEATURES
MENU
INDEX
ABOUT US
Fuse Block >
< Diagram Information and Instructions
Mini Ram Van L4-134 2.2L SOHC VIN C 2-BBL (1987)
Power and Ground Distribution
Fuse / Diagrams / Diagram Information and Instructions
Page 2923
Page 1
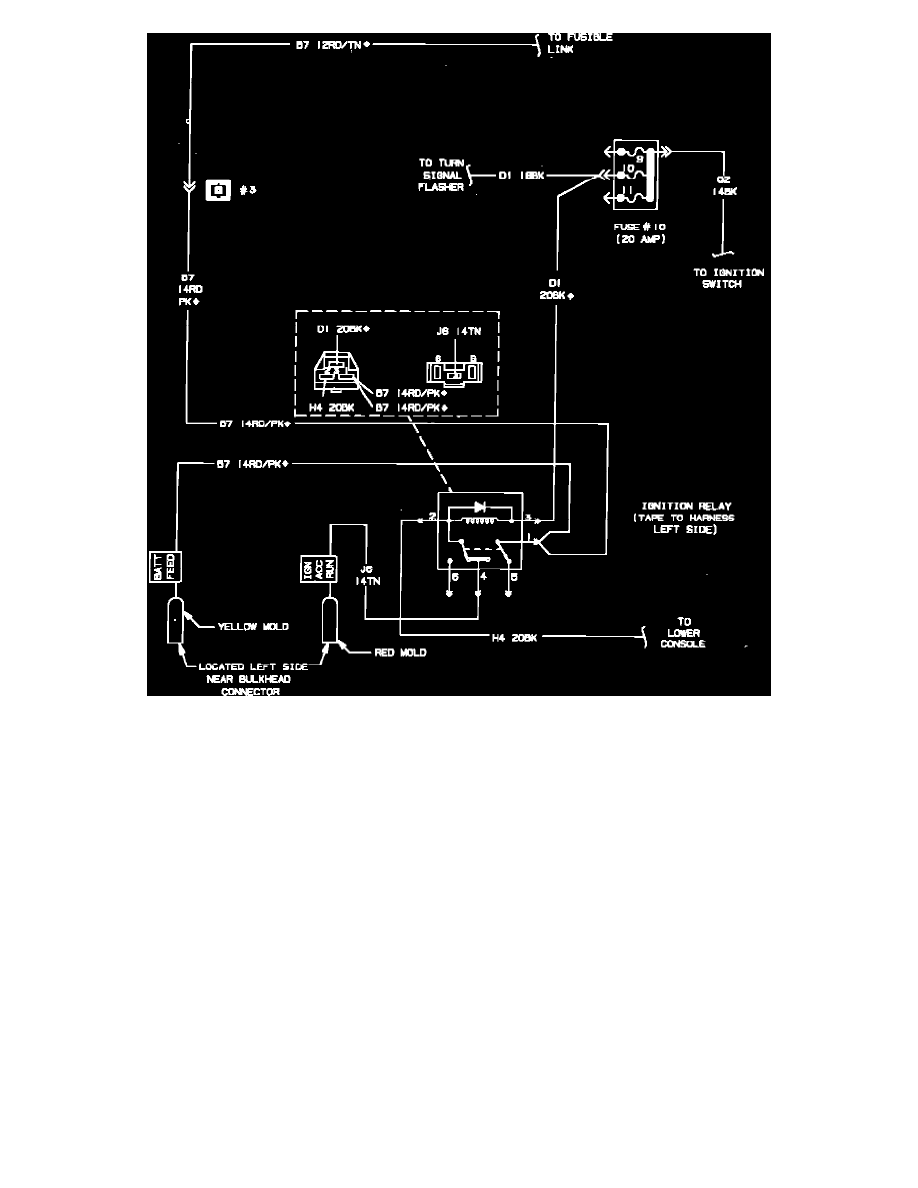
Fig. 49 Van Conversion Wiring Circuit
Power and Ground Distribution
Fuse / Diagrams / Diagram Information and Instructions
Page 2923
Fuse Block >
< Diagram Information and Instructions