Dodge Mini Ram Van 22L SOHC VIN C 2-BBL Repair Manuals
HOME
FEATURES
MENU
INDEX
ABOUT US
Navigation Module >
< Diagram Information and Instructions|Page 8
1987 Mini Ram Van Accessory Delay Module Diagrams
Relays and Modules
Relays and Modules - Accessories and Optional Equipment / Accessory Delay Module / Diagrams / Diagram Information and Instructions
Page 9
Page 2
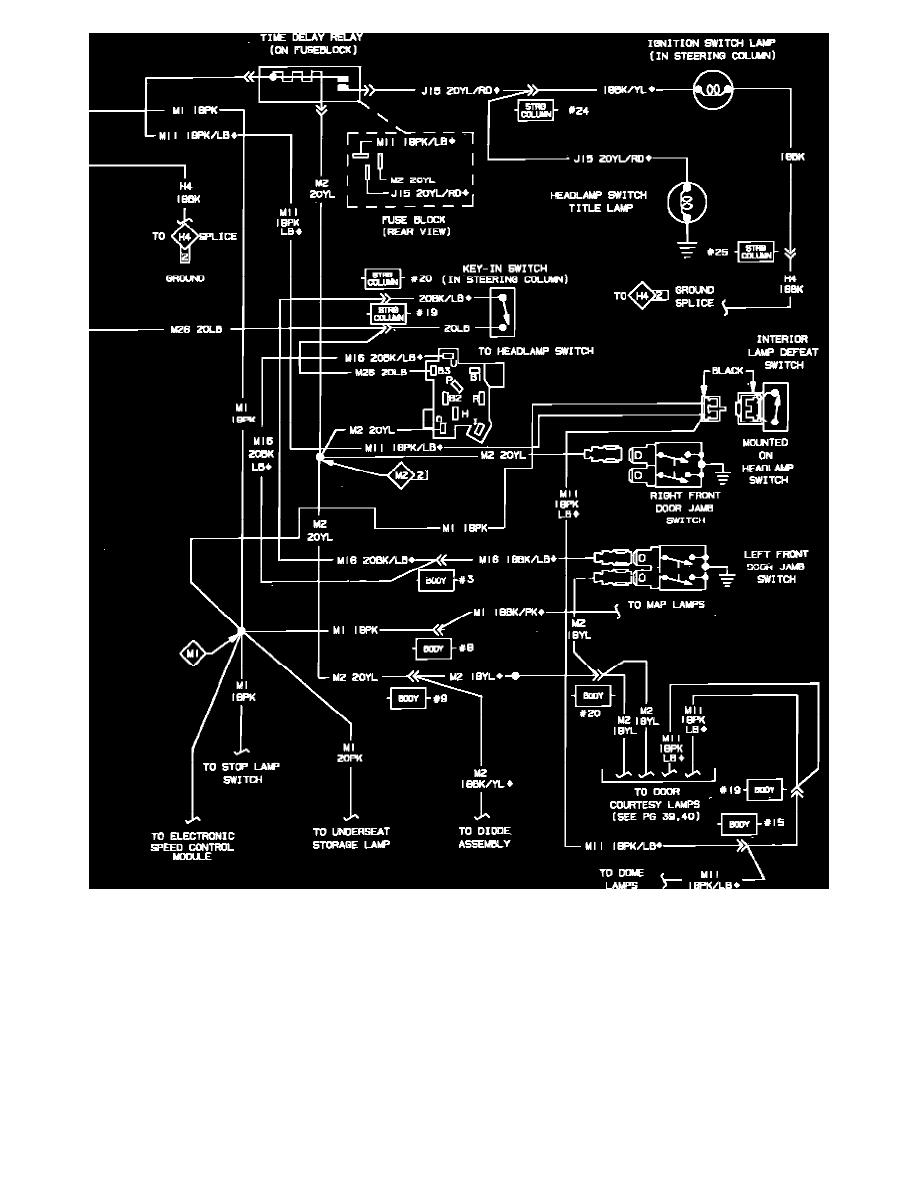
Fig. 21 Courtesy Lamp, Dome Lamp & Seat Belt Warning Wiring Circuit (Part 2 of 2)
Relays and Modules
Relays and Modules - Accessories and Optional Equipment / Accessory Delay Module / Diagrams / Diagram Information and Instructions
Page 9
Navigation Module >
< Diagram Information and Instructions|Page 8