Ford Workshop Service and Repair Manuals
HOME
FEATURES
MENU
INDEX
ABOUT US
Diagram Information and Instructions|Page 1307 >
< Diagram Information and Instructions|Page 1305
Contour V6-153 2.5L DOHC (1996)
Maintenance
Fuses and Circuit Breakers
Fuse / Component Information
Diagrams / Diagram Information and Instructions
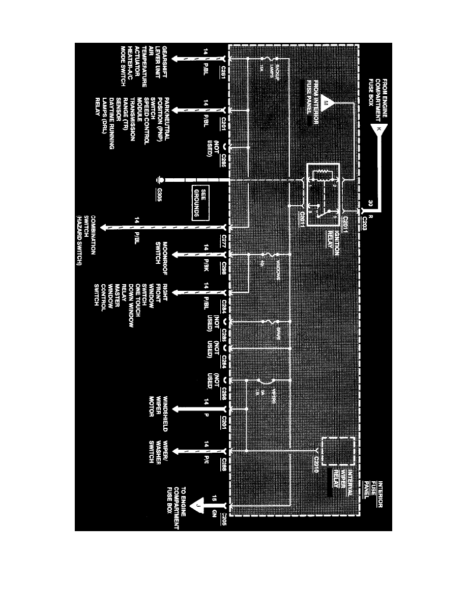
Page 1306
Page 55
^
Gearshift Lever Unit
^
Air Temperature Actuator
Power Distribution
Maintenance
Fuses and Circuit Breakers
Fuse / Component Information
Diagrams / Diagram Information and Instructions
Page 1306
Diagram Information and Instructions|Page 1307 >
< Diagram Information and Instructions|Page 1305