Ford Workshop Service and Repair Manuals
HOME
FEATURES
MENU
INDEX
ABOUT US
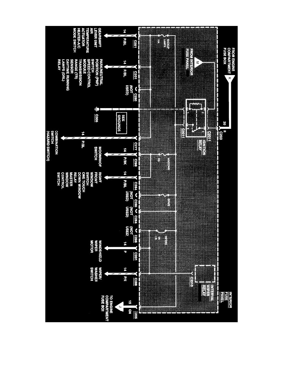
Diagram Information and Instructions|Page 6938 >
< Diagram Information and Instructions|Page 6936
Contour V6-153 2.5L DOHC (1996)
Power and Ground Distribution
Fuse / Component Information
Diagrams / Diagram Information and Instructions
Page 6937
Page 55
^
Gearshift Lever Unit
^
Air Temperature Actuator
Power Distribution
Power and Ground Distribution
Fuse / Component Information
Diagrams / Diagram Information and Instructions
Page 6937
Diagram Information and Instructions|Page 6938 >
< Diagram Information and Instructions|Page 6936