Ford Workshop Service and Repair Manuals
HOME
FEATURES
MENU
INDEX
ABOUT US
Diagram Information and Instructions|Page 6547 >
< Diagram Information and Instructions|Page 6545
Contour V6-153 2.5L DOHC (1996)
Starting and Charging
Power and Ground Distribution
Fuse / Component Information
Diagrams / Diagram Information and Instructions
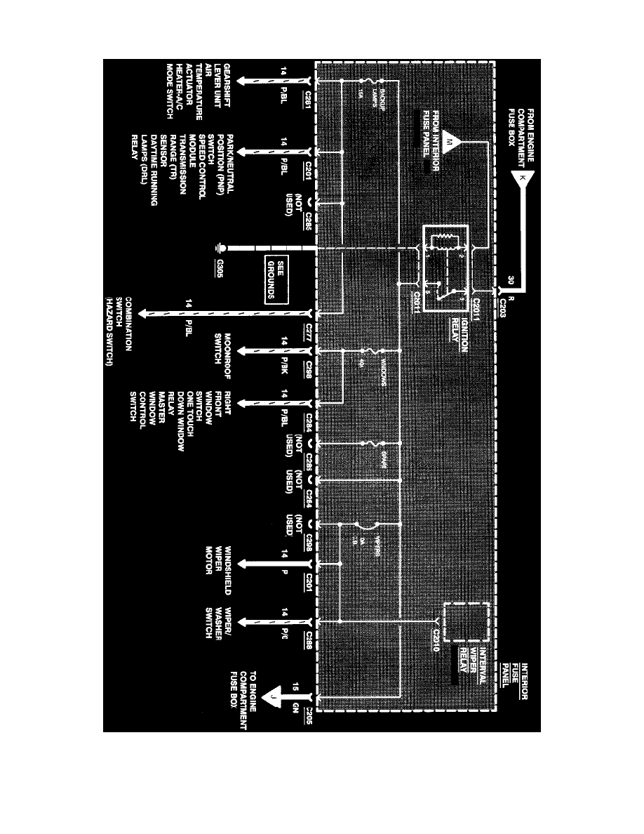
Page 6546
Page 22
^
Ignition Switch
^
Powertrain Control Module
Power Distribution
Starting and Charging
Power and Ground Distribution
Fuse / Component Information
Diagrams / Diagram Information and Instructions
Page 6546
Diagram Information and Instructions|Page 6547 >
< Diagram Information and Instructions|Page 6545