Ford Workshop Service and Repair Manuals
HOME
FEATURES
MENU
INDEX
ABOUT US
Diagram Information and Instructions|Page 6580 >
< Diagram Information and Instructions|Page 6578
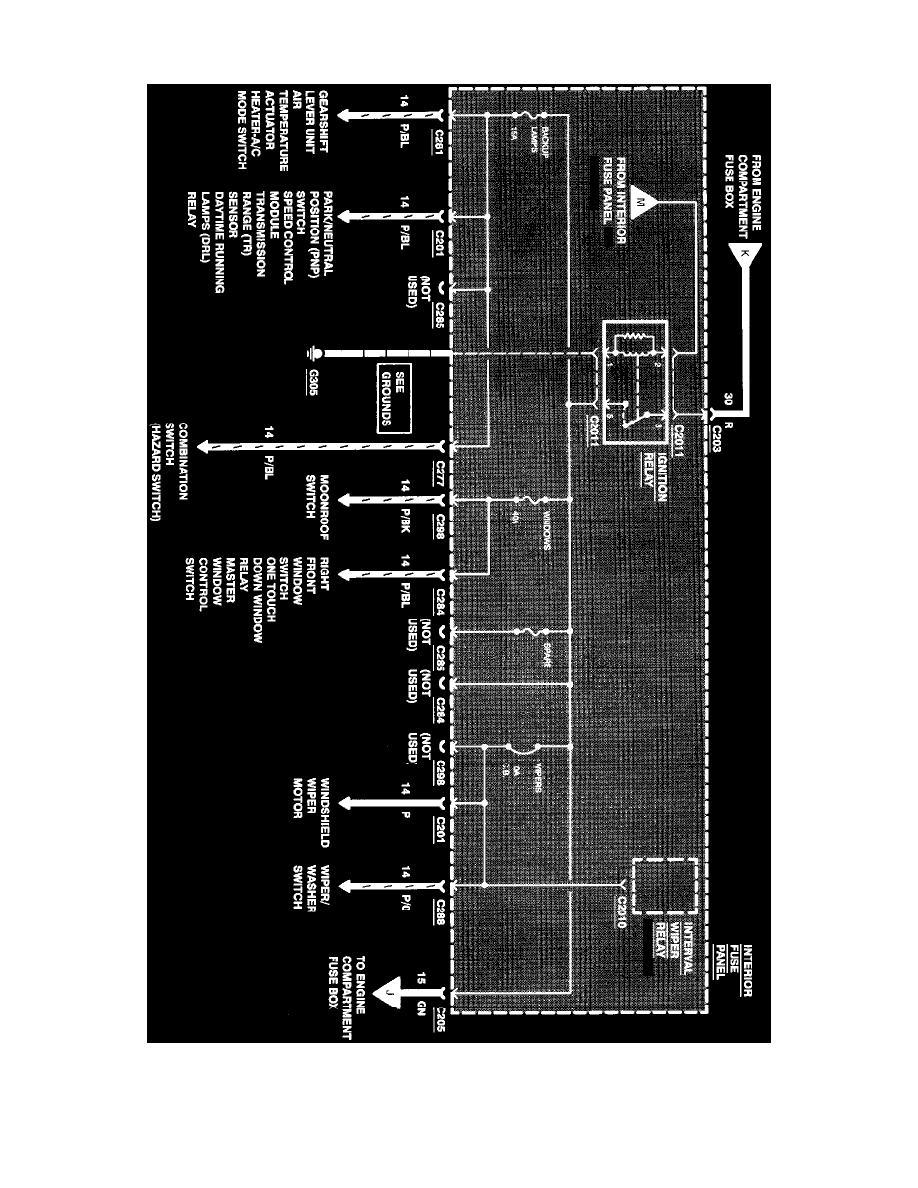
Contour V6-153 2.5L DOHC (1996)
Starting and Charging
Power and Ground Distribution
Fuse / Component Information
Diagrams / Diagram Information and Instructions
Page 6579
Page 55
^
Gearshift Lever Unit
^
Air Temperature Actuator
Power Distribution
Starting and Charging
Power and Ground Distribution
Fuse / Component Information
Diagrams / Diagram Information and Instructions
Page 6579
Diagram Information and Instructions|Page 6580 >
< Diagram Information and Instructions|Page 6578