ford Workshop Repair Guides

Ford Workshop Service and Repair Manuals

Diagram Information and Instructions|Page 1252 > < Diagram Information and Instructions|Page 1250
Page 38
background image

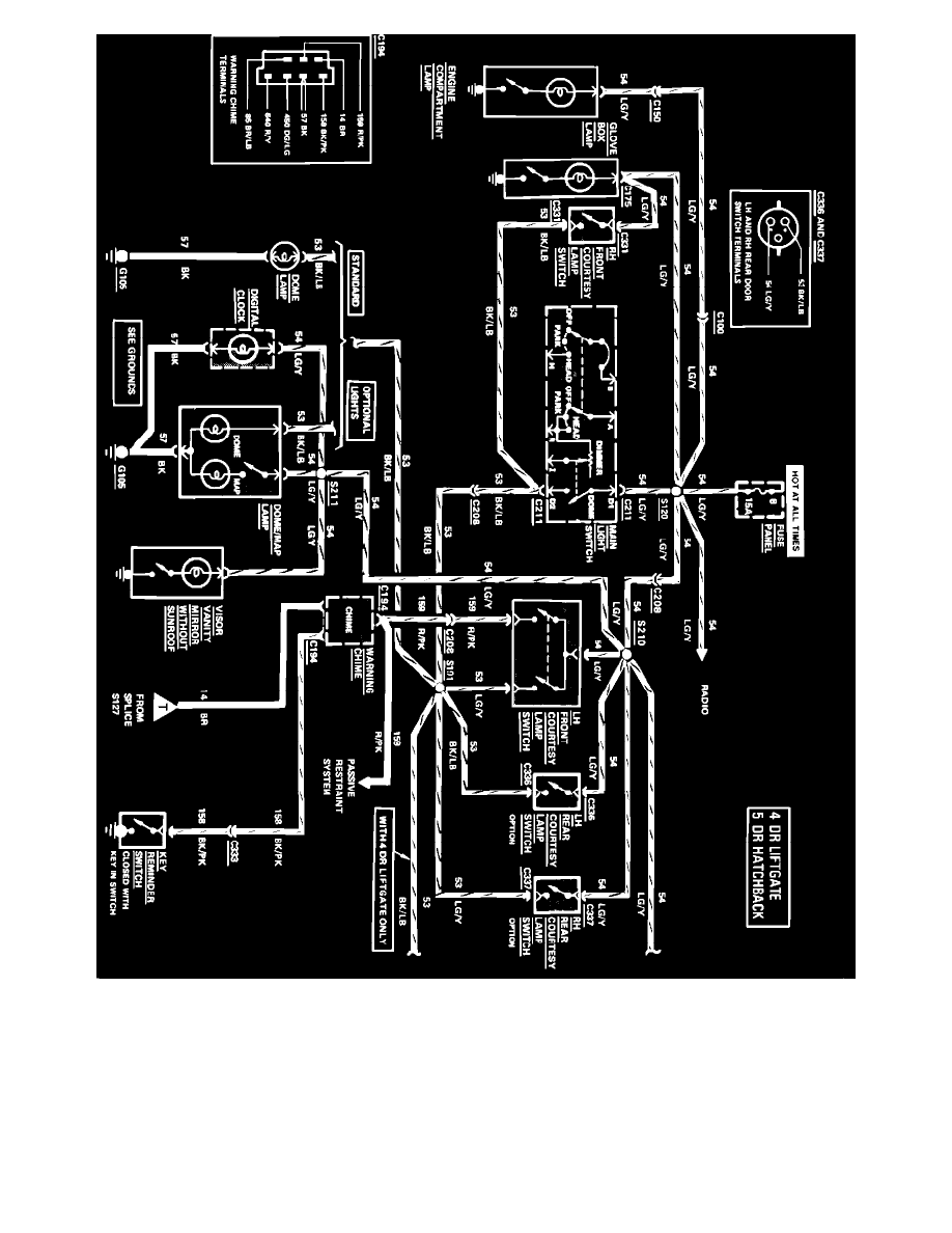
Courtesy Lamps, Key Warning & Lamps On Reminder Wiring Circuit, 4 Door Liftgate & 5 Door Hatchback (Part 1 of 2)

Diagram Information and Instructions|Page 1252 > < Diagram Information and Instructions|Page 1250