ford Workshop Repair Guides

Ford Workshop Service and Repair Manuals

Diagram Information and Instructions|Page 1277 > < Diagram Information and Instructions|Page 1275
Page 63
background image

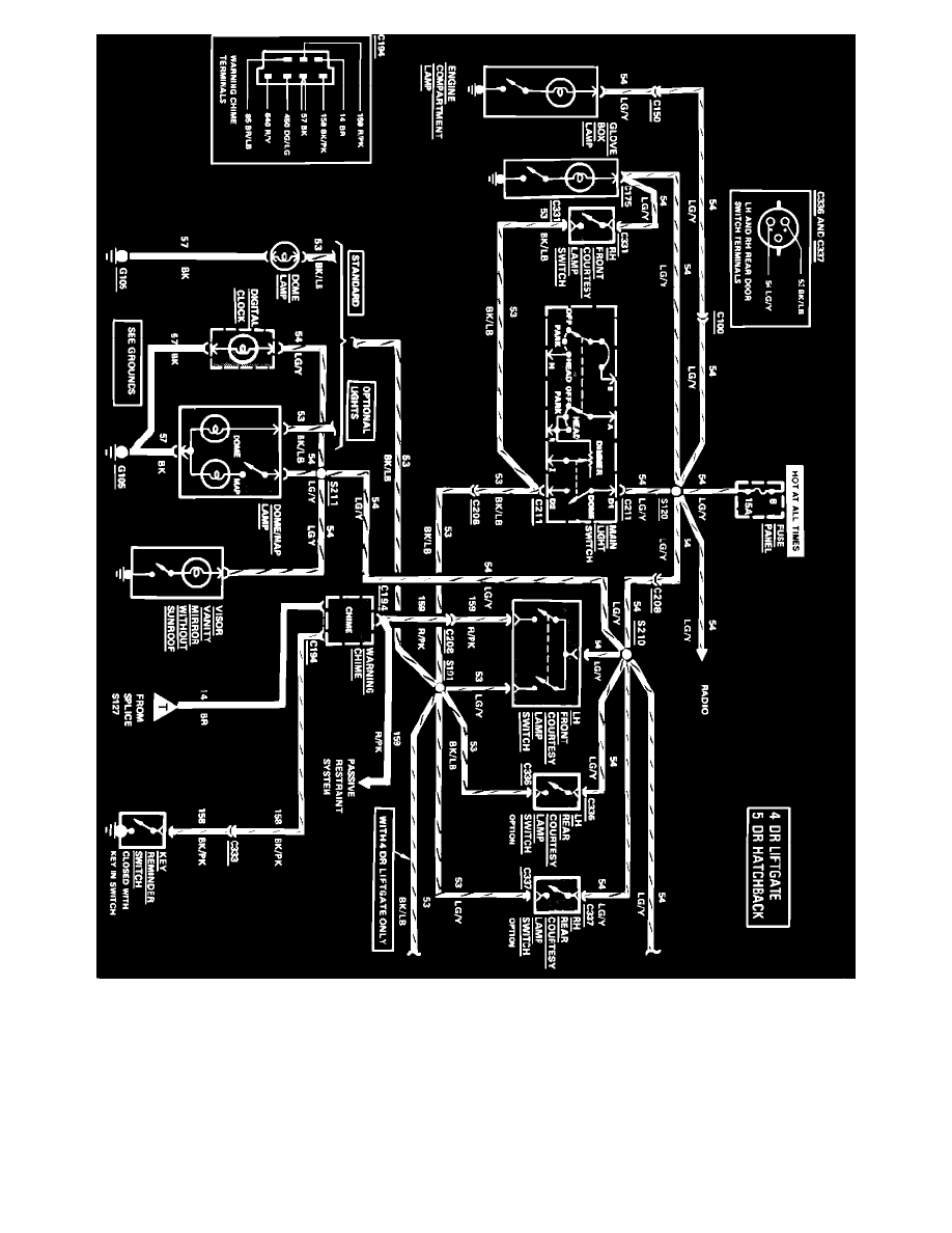
Courtesy Lamps, Key Warning & Lamps On Reminder Wiring Circuit, 4 Door Liftgate & 5 Door Hatchback (Part 1 of 2)

Diagram Information and Instructions|Page 1277 > < Diagram Information and Instructions|Page 1275