ford Workshop Repair Guides

Ford F 150 Pickup V8-351 58L VIN G 2-bbl Workshop Service Manuals

Diagram Information and Instructions|Page 328 > < Diagram Information and Instructions
Page 1
background image

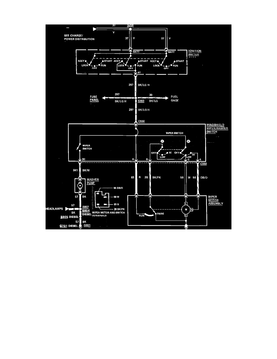
Windshield Washer Relay: Electrical Diagrams

Fig. 133  Windshield wiper & washer wiring circuit. 1984 Bronco & F100-350 less intermittent wipers

Diagram Information and Instructions|Page 328 > < Diagram Information and Instructions