Ford Workshop Service and Repair Manuals
HOME
FEATURES
MENU
INDEX
ABOUT US
Brake Warning Indicator >
< Diagram Information and Instructions|Page 5522
Ranger 2WD V6-177 2.9L (1989)
Instrument Panel, Gauges and Warning Indicators
Audible Warning Device / Component Information
Diagrams / Diagram Information and Instructions
Page 5523
Page 1
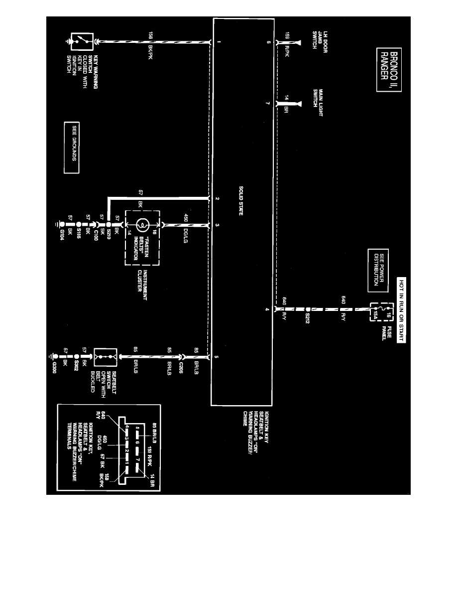
Ignition Key, Lamps On, & Seat Belt Warning
Instrument Panel, Gauges and Warning Indicators
Audible Warning Device / Component Information
Diagrams / Diagram Information and Instructions
Page 5523
Brake Warning Indicator >
< Diagram Information and Instructions|Page 5522