ford Workshop Repair Guides

Ford Workshop Service and Repair Manuals

Fuel Pressure Specification - Corrections|Page 2537 > < Thermostatic Air Cleaner Vacuum Switch|Testing and Inspection
Page 1
background image

Fuel Pressure: Technical Service Bulletins
Fuel Pressure Specification - Corrections

ENGINE EMISSIONS DIAGNOSIS SHOP MANUAL- 1989-SECTION 11-SPECIFICATION CORRECTIONS

ENGINE EMISSIONS DIAGNOSIS SHOP MANUAL- 1989-SECTION 17-SPECIFICATION CORRECTIONS
Article No. 89-12A-25
FORD:

1989 CROWN VICTORIA, ESCORT, MUSTANG, TAURUS, TEMPO, THUNDERBIRD

LINCOLN-MERCURY: 1989 CONTINENTAL, COUGAR, GRAND MARQUIS, MARK VII, SABLE, TOPAZ, TOWN CAR

LIGHT TRUCK:

1989 AEROSTAR, BRONCO, BRONCO II, ECONOLINE, F-150, F-250, F-350, RANGER

ISSUE:

The pressure values shown for the 2.5L CFI engine in both "Key on engine off" and "running" conditions are incorrectly shown in the
Electric Fuel Delivery System (EFD) on page 11-14 and the Fuel Control Pinpoint Test H on page 17-185. The 1988 date in the chart titles
for both Passenger Car Engines and Light Truck Engines is incorrect on page 17-185. The 3.0L SHO SEFI "Key on engine off" value in
the chart on page 11-14 is incorrect.

ACTION:

Refer to the pages following this TSB article for the corrected charts. This information should be inserted in your 1989 Engine Emissions
Diagnosis Manual, pages 11-14 and 17-185.

OTHER APPLICABLE ARTICLES: None
WARRANTY STATUS: INFORMATION ONLY
OASIS CODES:

680000

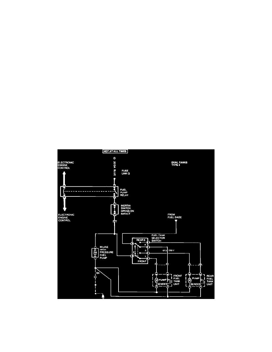
Fuel Delivery Systems

1989

11-13

Electric Fuel Delivery System

EFD

Electrical Schematic

VEHICLE APPLICATION E Series 1988 and later model years, EFI F Series 1986 and later model years, EFI

11-14

1989

Fuel Delivery Systems

Electric Fuel Delivery System   EFD

Fuel Pressure Specification - Corrections|Page 2537 > < Thermostatic Air Cleaner Vacuum Switch|Testing and Inspection