Ranger 2WD V6-177 2.9L (1989)
Fuel Pressure: Technical Service Bulletins
Fuel Pressure Specification - Corrections
ENGINE EMISSIONS DIAGNOSIS SHOP MANUAL- 1989-SECTION 11-SPECIFICATION CORRECTIONS
ENGINE EMISSIONS DIAGNOSIS SHOP MANUAL- 1989-SECTION 17-SPECIFICATION CORRECTIONS
Article No. 89-12A-25
FORD:
1989 CROWN VICTORIA, ESCORT, MUSTANG, TAURUS, TEMPO, THUNDERBIRD
LINCOLN-MERCURY: 1989 CONTINENTAL, COUGAR, GRAND MARQUIS, MARK VII, SABLE, TOPAZ, TOWN CAR
LIGHT TRUCK:
1989 AEROSTAR, BRONCO, BRONCO II, ECONOLINE, F-150, F-250, F-350, RANGER
ISSUE:
The pressure values shown for the 2.5L CFI engine in both "Key on engine off" and "running" conditions are incorrectly shown in the
Electric Fuel Delivery System (EFD) on page 11-14 and the Fuel Control Pinpoint Test H on page 17-185. The 1988 date in the chart titles
for both Passenger Car Engines and Light Truck Engines is incorrect on page 17-185. The 3.0L SHO SEFI "Key on engine off" value in
the chart on page 11-14 is incorrect.
ACTION:
Refer to the pages following this TSB article for the corrected charts. This information should be inserted in your 1989 Engine Emissions
Diagnosis Manual, pages 11-14 and 17-185.
OTHER APPLICABLE ARTICLES: None
WARRANTY STATUS: INFORMATION ONLY
OASIS CODES:
680000
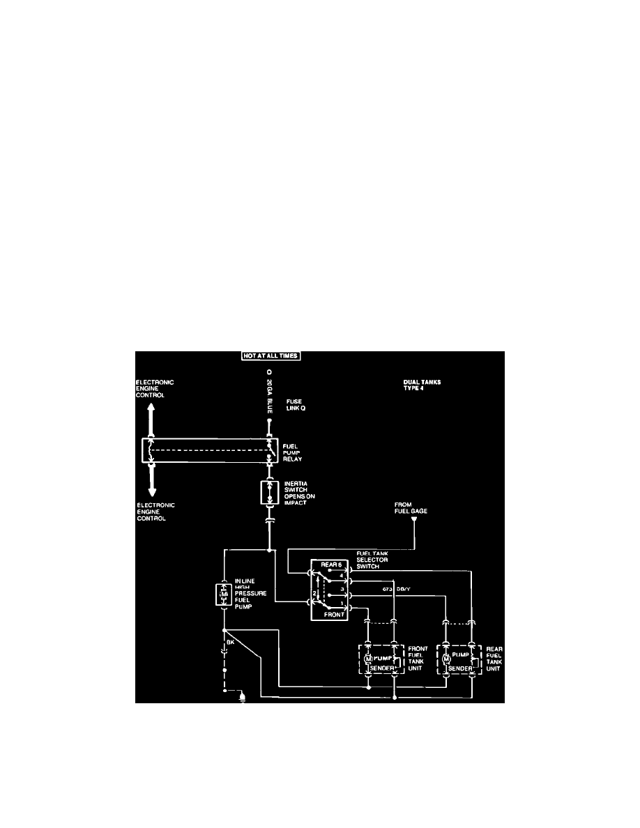
Fuel Delivery Systems
1989
11-13
Electric Fuel Delivery System
EFD
Electrical Schematic
VEHICLE APPLICATION E Series 1988 and later model years, EFI F Series 1986 and later model years, EFI
11-14
1989
Fuel Delivery Systems
Electric Fuel Delivery System EFD
