Ranger 4WD V6-245 4.0L (1991)
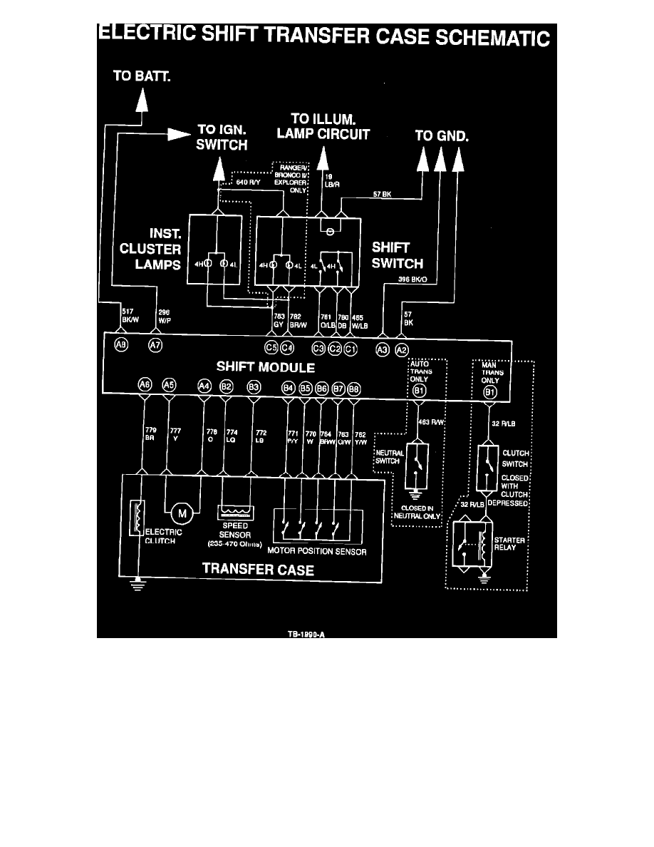
Figure 1
ACTION:
In the interim, refer to the simplified schematic, Figure 1. It shows the electrical circuitry for the transfer case shift mechanism while deleting connectors
and interconnects with other circuits for clarity.
OTHER APPLICABLE ARTICLES: None
WARRANTY STATUS: INFORMATION ONLY
OASIS CODES: 203200, 290000, 508000, 590000
