ford Workshop Repair Guides

Ford Workshop Service and Repair Manuals

Electronic Shift Control Module <--> [Control Module, Transfer Case]|Locations > < Transfer Case - Revised Shift Procedures|Page 4725
Page 2
background image

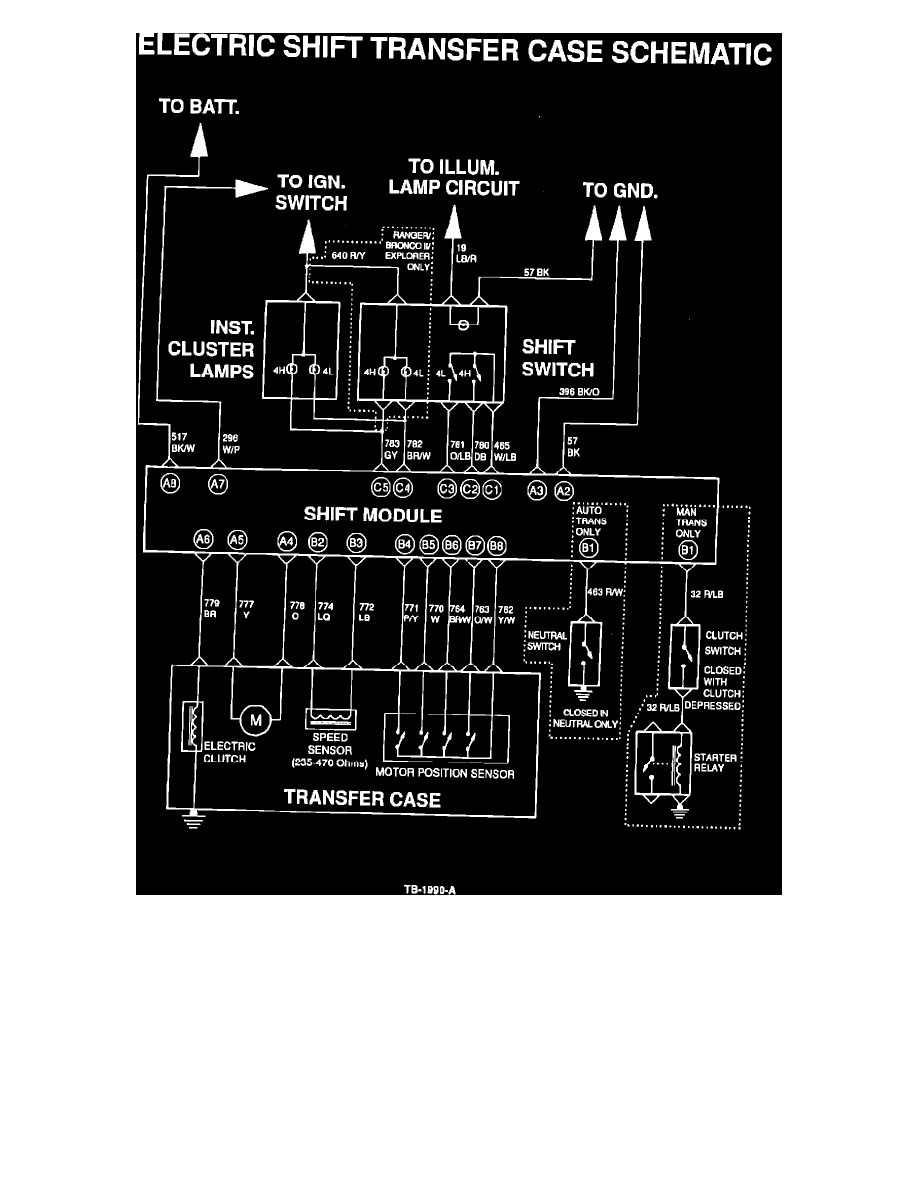
Figure 1

ACTION:
In the interim, refer to the simplified schematic, Figure 1. It shows the electrical circuitry for the transfer case shift mechanism while deleting connectors
and interconnects with other circuits for clarity.

OTHER APPLICABLE ARTICLES: None

WARRANTY STATUS: INFORMATION ONLY

OASIS CODES: 203200, 290000, 508000, 590000

Electronic Shift Control Module <--> [Control Module, Transfer Case]|Locations > < Transfer Case - Revised Shift Procedures|Page 4725