GMC Workshop Service and Repair Manuals
HOME
FEATURES
MENU
INDEX
ABOUT US
Diagram Information and Instructions|Page 12295 >
< Diagram Information and Instructions|Page 12293
C 1500 Truck 2WD V8-305 5.0L (1988)
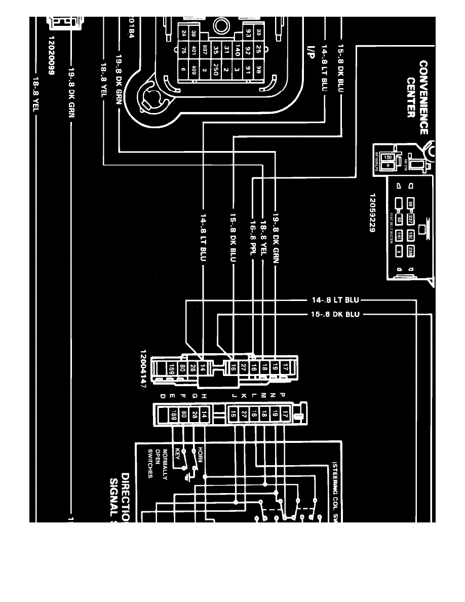
Lighting and Horns
Brake Lamp / Component Information
Diagrams / Diagram Information and Instructions
Page 12294
Page 4
Lighting and Horns
Brake Lamp / Component Information
Diagrams / Diagram Information and Instructions
Page 12294
Diagram Information and Instructions|Page 12295 >
< Diagram Information and Instructions|Page 12293