GMC Workshop Service and Repair Manuals
HOME
FEATURES
MENU
INDEX
ABOUT US
Diagram Information and Instructions|Page 7537 >
< Diagram Information and Instructions|Page 7535
S15/T15 2WD Jimmy V6-262 4.3L VIN W CPI (1993)
Accessories and Optional Equipment
Towing / Trailer System / Trailer Connector / Diagrams / Diagram Information and Instructions
Page 7536
Page 6
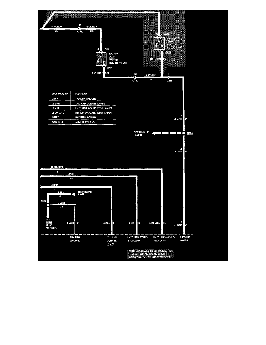
Trailer Tow
Accessories and Optional Equipment
Towing / Trailer System / Trailer Connector / Diagrams / Diagram Information and Instructions
Page 7536
Diagram Information and Instructions|Page 7537 >
< Diagram Information and Instructions|Page 7535