GMC Workshop Service and Repair Manuals
HOME
FEATURES
MENU
INDEX
ABOUT US
Trailer Connector >
< Diagram Information and Instructions
S15/T15 Jimmy 2WD L4-119 1.9L VIN A 2-BBL (1983)
Accessories and Optional Equipment
Towing / Trailer System / Trailer Connector / Diagrams / Diagram Information and Instructions
Page 5159
Page 1
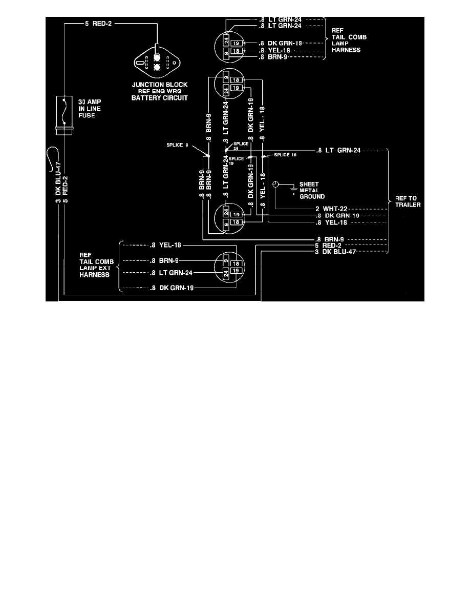
Heavy Duty Trailer Wiring Circuit
Accessories and Optional Equipment
Towing / Trailer System / Trailer Connector / Diagrams / Diagram Information and Instructions
Page 5159
Trailer Connector >
< Diagram Information and Instructions