GMC Workshop Service and Repair Manuals
HOME
FEATURES
MENU
INDEX
ABOUT US
Diagram Information and Instructions|Page 9157 >
< Diagram Information and Instructions|Page 9155
Suburban 3/4 Ton 4WD V8-393 6.5L DSL Turbo (1993)
Lighting and Horns
Marker Lamp / Component Information
Diagrams / Diagram Information and Instructions
Page 9156
Page 1
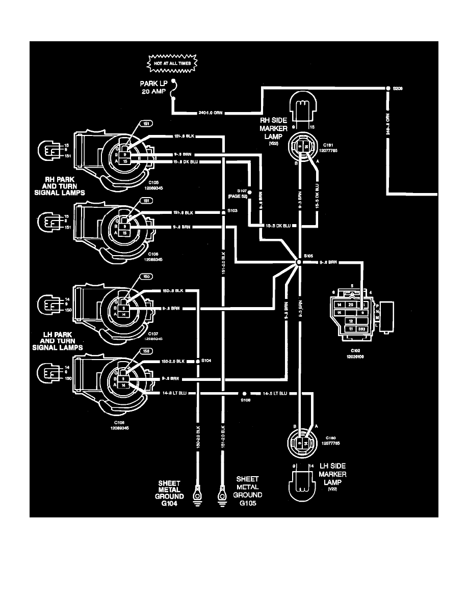
Marker Lamp: Electrical Diagrams
Lighting and Horns
Marker Lamp / Component Information
Diagrams / Diagram Information and Instructions
Page 9156
Diagram Information and Instructions|Page 9157 >
< Diagram Information and Instructions|Page 9155