GMC Workshop Service and Repair Manuals
HOME
FEATURES
MENU
INDEX
ABOUT US
Drivetrain - Slow Or No Engagement of Front Axle|Page 4200 >
< Drivetrain - Slow Or No Engagement of Front Axle|Page 4198
Yukon V8-393 6.5L DSL Turbo (1993)
Transmission and Drivetrain
Transfer Case
Sensors and Switches - Transfer Case / Four Wheel Drive Selector Switch / Technical Service Bulletins
All Other Service Bulletins for Four Wheel Drive Selector Switch:
568204A / May / 96 / Technical Service Bulletins / Customer Interest for Four Wheel Drive Selector Switch: / 76-43-01A / Sep / 98 / Drivetrain - Slow Or No Engagement of Front Axle
Page 4199
Page 8
^
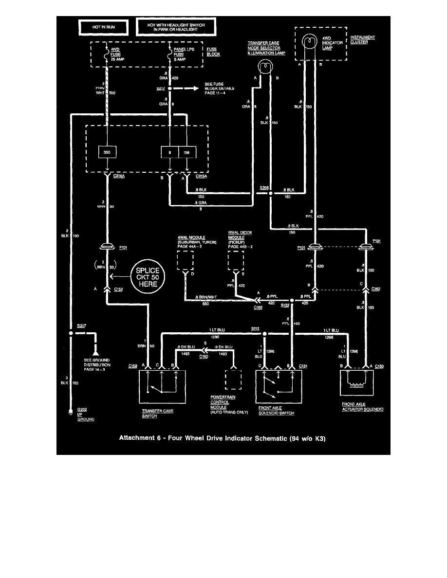
For 1994 vehicles, splice into CKT 50 (BRN) between connector C152 and P101 (Figures 5, 6).
Transmission and Drivetrain
Transfer Case
Sensors and Switches - Transfer Case / Four Wheel Drive Selector Switch / Technical Service Bulletins
All Other Service Bulletins for Four Wheel Drive Selector Switch:
568204A / May / 96 / Technical Service Bulletins / Customer Interest for Four Wheel Drive Selector Switch: / 76-43-01A / Sep / 98 / Drivetrain - Slow Or No Engagement of Front Axle
Page 4199
Drivetrain - Slow Or No Engagement of Front Axle|Page 4200 >
< Drivetrain - Slow Or No Engagement of Front Axle|Page 4198