Honda Workshop Service and Repair Manuals
HOME
FEATURES
MENU
INDEX
ABOUT US
Diagram Information and Instructions|Page 10187 >
< Diagram Information and Instructions|Page 10185
Accord L4-2156cc 2.2L SOHC (1991)
Lighting and Horns
Sensors and Switches - Lighting and Horns
Headlamp Switch / Component Information
Diagrams / Diagram Information and Instructions
Page 10186
Page 5
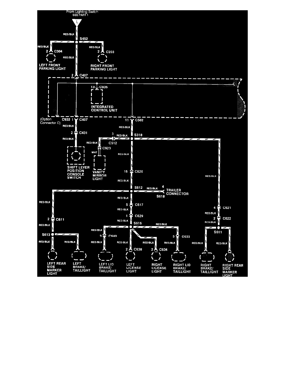
Headlight Switch - Part 2 Of 2
Lighting and Horns
Sensors and Switches - Lighting and Horns
Headlamp Switch / Component Information
Diagrams / Diagram Information and Instructions
Page 10186
Diagram Information and Instructions|Page 10187 >
< Diagram Information and Instructions|Page 10185