Honda Workshop Service and Repair Manuals
HOME
FEATURES
MENU
INDEX
ABOUT US
Diagram Information and Instructions|Page 6190 >
< Diagram Information and Instructions|Page 6188
Accord L4-2156cc 2.2L SOHC (1991)
Starting and Charging
Power and Ground Distribution / Fuse / Diagrams / Diagram Information and Instructions
Page 6189
Page 1
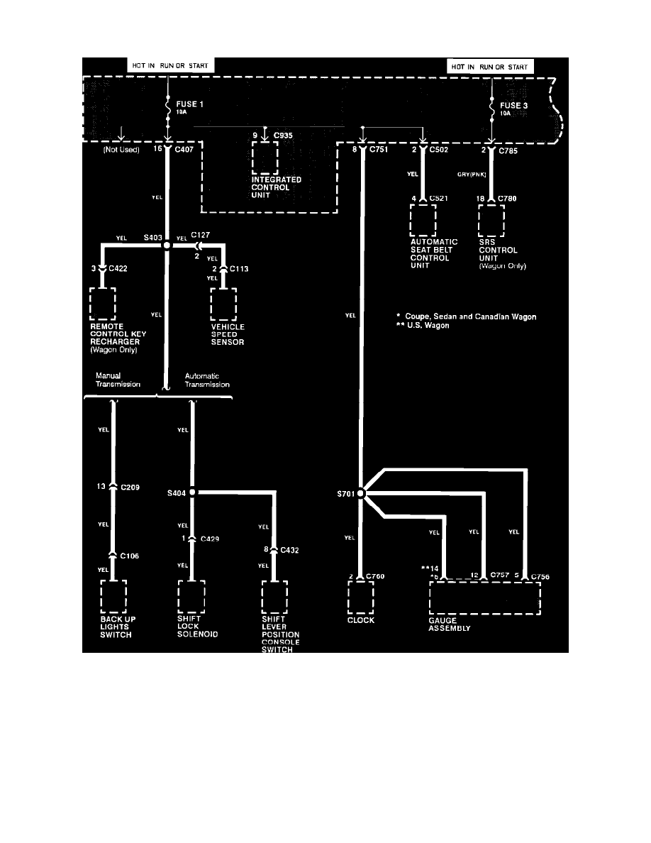
Fuse: Electrical Diagrams
Dash Fuse Box. Fuse 1 & 3
Starting and Charging
Power and Ground Distribution / Fuse / Diagrams / Diagram Information and Instructions
Page 6189
Diagram Information and Instructions|Page 6190 >
< Diagram Information and Instructions|Page 6188