Honda Workshop Service and Repair Manuals
HOME
FEATURES
MENU
INDEX
ABOUT US
Headlamp Control Module|Diagrams|Page 257 >
< Hazard Flasher Relay|Locations|Page 253
Accord LX Sedan V6-3.0L (2001)
Relays and Modules
Relays and Modules - Lighting and Horns
Headlamp Control Module
Component Information
Diagrams
Page 1
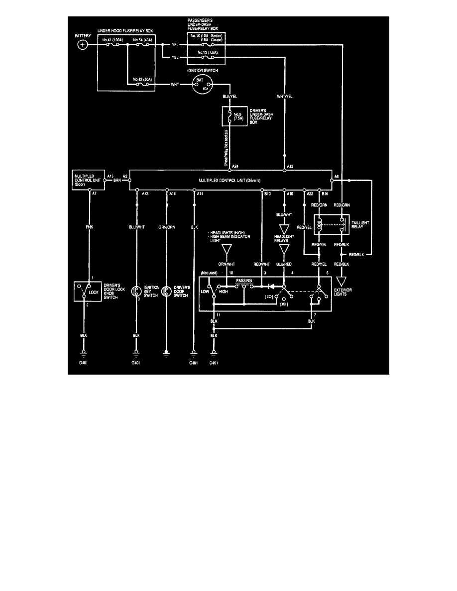
Exterior Lights - Auto-off Headlights (Automatic Light Off Feature) - Circuit Diagram
Relays and Modules
Relays and Modules - Lighting and Horns
Headlamp Control Module
Component Information
Diagrams
Headlamp Control Module|Diagrams|Page 257 >
< Hazard Flasher Relay|Locations|Page 253