Honda Workshop Service and Repair Manuals
HOME
FEATURES
MENU
INDEX
ABOUT US
Diagram Information and Instructions|Page 4563 >
< Diagram Information and Instructions|Page 4561
Civic L4-1590cc 1.6L SOHC (VTEC) (1992)
Starting and Charging
Power and Ground Distribution / Fuse / Diagrams / Diagram Information and Instructions
Page 4562
Page 4
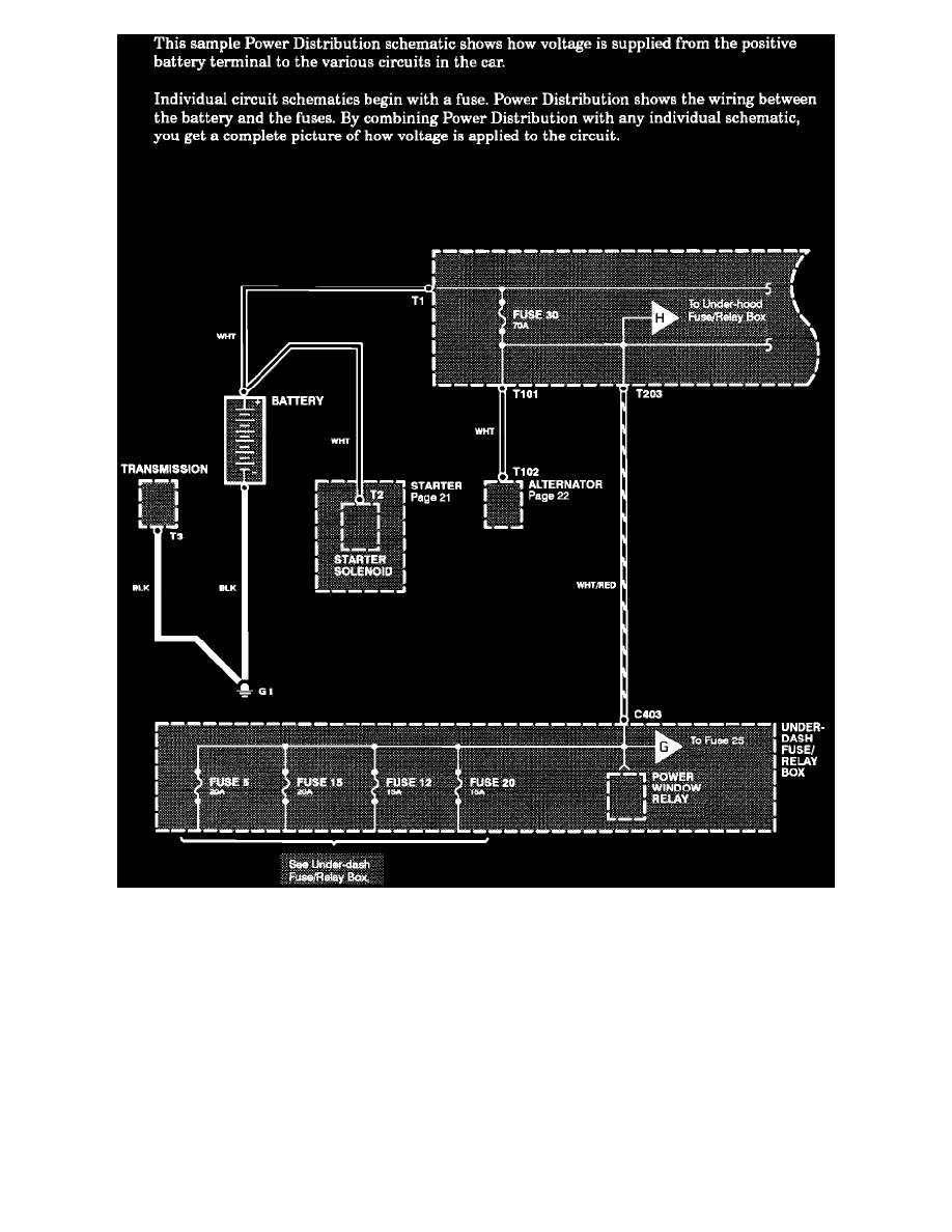
Power Distribution Schematics
Starting and Charging
Power and Ground Distribution / Fuse / Diagrams / Diagram Information and Instructions
Page 4562
Diagram Information and Instructions|Page 4563 >
< Diagram Information and Instructions|Page 4561