Honda Workshop Service and Repair Manuals
HOME
FEATURES
MENU
INDEX
ABOUT US
Diagram Information and Instructions|Page 4667 >
< Diagram Information and Instructions|Page 4665
Civic L4-1590cc 1.6L SOHC (VTEC) (1992)
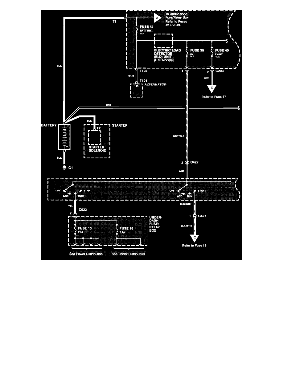
Starting and Charging
Power and Ground Distribution / Fuse / Diagrams / Diagram Information and Instructions
Page 4666
Page 73
Power Distribution
Starting and Charging
Power and Ground Distribution / Fuse / Diagrams / Diagram Information and Instructions
Page 4666
Diagram Information and Instructions|Page 4667 >
< Diagram Information and Instructions|Page 4665