Honda Workshop Service and Repair Manuals
HOME
FEATURES
MENU
INDEX
ABOUT US
Diagram Information and Instructions|Page 7469 >
< Diagram Information and Instructions|Page 7467
Civic CX Hatchback L4-1590cc 1.6L SOHC MFI (1997)
Accessories and Optional Equipment
Integrated Control Unit <--> [General Module] / Component Information
Diagrams / Diagram Information and Instructions
Page 7468
Page 4
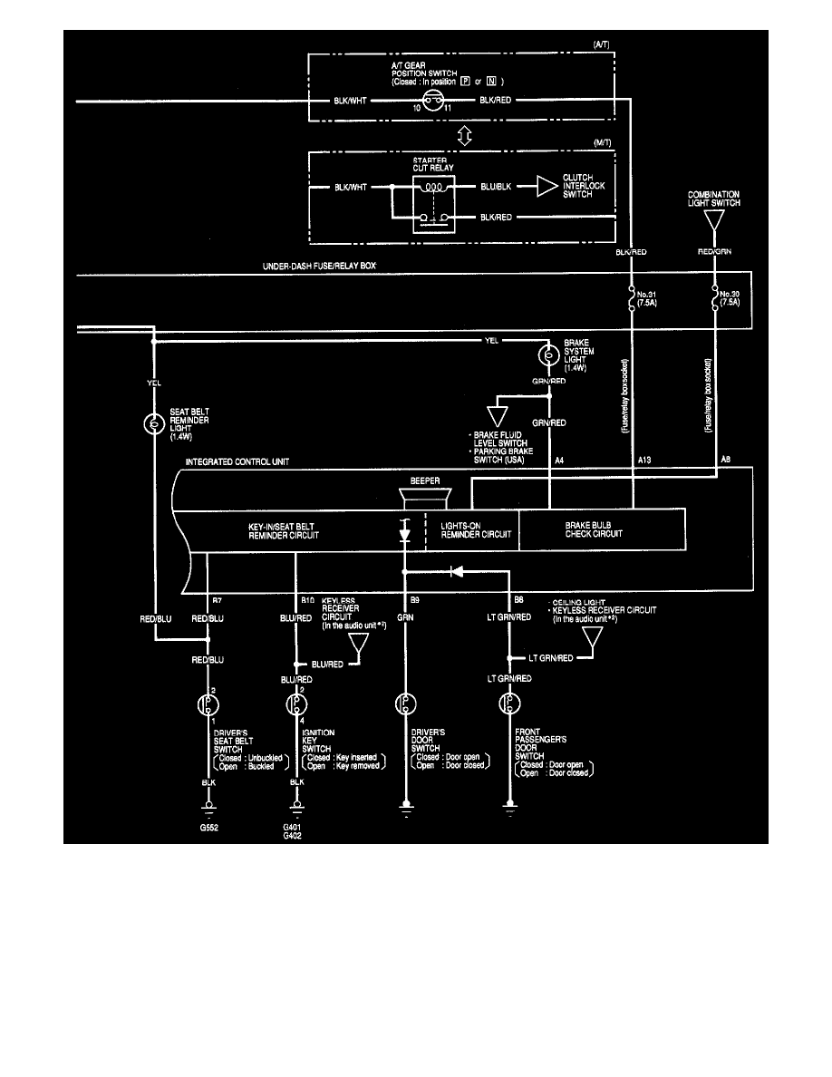
Integrated Control Unit (Part 2 Of 2)
Accessories and Optional Equipment
Integrated Control Unit <--> [General Module] / Component Information
Diagrams / Diagram Information and Instructions
Page 7468
Diagram Information and Instructions|Page 7469 >
< Diagram Information and Instructions|Page 7467