Honda Workshop Service and Repair Manuals
HOME
FEATURES
MENU
INDEX
ABOUT US
Diagram Information and Instructions|Page 8348 >
< Diagram Information and Instructions|Page 8346
Civic CX Hatchback L4-1590cc 1.6L SOHC MFI (1997)
Instrument Panel, Gauges and Warning Indicators
Key Reminder Switch / Diagrams / Diagram Information and Instructions
Page 8347
Page 1
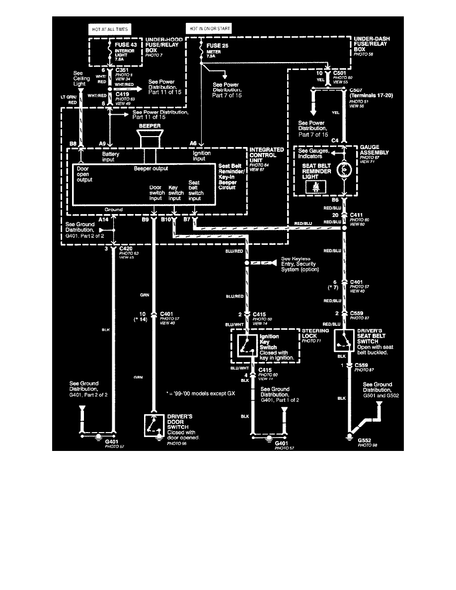
Seat Belt & Ignition Key Reminders
Instrument Panel, Gauges and Warning Indicators
Key Reminder Switch / Diagrams / Diagram Information and Instructions
Page 8347
Diagram Information and Instructions|Page 8348 >
< Diagram Information and Instructions|Page 8346