Honda Workshop Service and Repair Manuals
HOME
FEATURES
MENU
INDEX
ABOUT US
Diagram Information and Instructions|Page 1125 >
< Diagram Information and Instructions|Page 1123
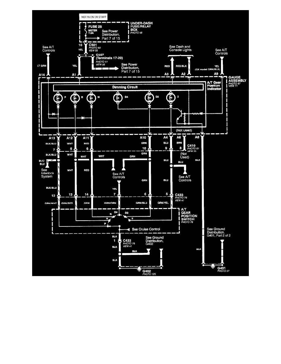
Civic CX Hatchback L4-1590cc 1.6L SOHC MFI (1997)
Sensors and Switches
Sensors and Switches - Transmission and Drivetrain / Sensors and Switches - A/T
A/T Gear Position Signal <--> [Transmission Position Switch/Sensor, A/T] / Component Information
Diagrams / Diagram Information and Instructions
Page 1124
Page 1
All Except CVT
Sensors and Switches
Sensors and Switches - Transmission and Drivetrain / Sensors and Switches - A/T
A/T Gear Position Signal <--> [Transmission Position Switch/Sensor, A/T] / Component Information
Diagrams / Diagram Information and Instructions
Page 1124
Diagram Information and Instructions|Page 1125 >
< Diagram Information and Instructions|Page 1123