Honda Workshop Service and Repair Manuals
HOME
FEATURES
MENU
INDEX
ABOUT US
Diagram Information and Instructions|Page 5496 >
< Diagram Information and Instructions|Page 5494
Civic CX Hatchback L4-1590cc 1.6L SOHC MFI (1997)
Transmission and Drivetrain
Transmission Control Systems
Sensors and Switches - Transmission and Drivetrain / Sensors and Switches - A/T
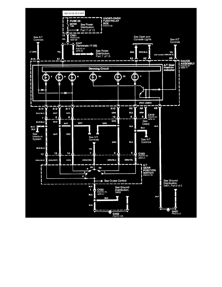
A/T Gear Position Signal <--> [Transmission Position Switch/Sensor, A/T] / Component Information
Diagrams / Diagram Information and Instructions
Page 5495
Page 1
All Except CVT
Transmission and Drivetrain
Transmission Control Systems
Sensors and Switches - Transmission and Drivetrain / Sensors and Switches - A/T
A/T Gear Position Signal <--> [Transmission Position Switch/Sensor, A/T] / Component Information
Diagrams / Diagram Information and Instructions
Page 5495
Diagram Information and Instructions|Page 5496 >
< Diagram Information and Instructions|Page 5494